Robomow RC306 Bruksanvisning
Robomow
Gräsklippare
RC306
Läs gratis den bruksanvisning för Robomow RC306 (50 sidor) i kategorin Gräsklippare. Guiden har ansetts hjälpsam av 41 personer och har ett genomsnittsbetyg på 4.9 stjärnor baserat på 21 recensioner. Har du en fråga om Robomow RC306 eller vill du ställa frågor till andra användare av produkten? Ställ en fråga
Sida 1/50

Handleiding voor gebruik en veiligheid (NL)
Robotmaaier
RC302 / RC304 / RC306
TC150 / TC300 / TC500
MC150 / MC300 / MC500
Gebruikershandleiding

Inhoudsopgave
Hoofdstuk 1 - Inleiding en veiligheid........................................................................................... 3
1.1 Inleiding …………………………………………………………......................................... 3
1.2 Denities symbolen met waarschuwingen ………………………………………….......... 4
1.3 Veiligheidswaarschuwingen en voorzorgsmaatregelen...…………………………….…. 4
1.4 Veiligheidsfuncties Robomow …………………………………………………………... 6
Hoofdstuk 2 – Uw Robomow…………………………….......................…....…...…………...…. 7
2.1 Wat zit er in de doos ……………………………..…....…...…………...…........................ 7
2.2 Hoe werkt Robomow?...........……………………………..…....…...…………...…........... 8
2.3 Robomow: de werking......................... ……………………………..…………….…….… 9
Hoofdstuk 3 - Vooruit plannen..................................................................................................... 10
3.1 Soorten gazon: Hoe ziet uw gazon eruit?...................................................................... 10
3.2 De plaats van het basisstation bepalen ....................................................................... 12
3.3 Plaatsing van het controlepaneel.................................................................................. 14
3.4 De lay-out van de perimeter-draad plannen ................................................................. 14
3.4.1 Objecten op het gazon………………………………………………..…………………… 14
3.4.2 Hellende vlakken………………………………………..……………………................. 15
3.4.3 Afstanden van de rand ………………………………………………..………………….. 15
Hoofdstuk 4 – Eenmalige installatie....…………………..………………………………………….. 16
4.1 Voorbereidingen ………………………………………………………………………….…. 16
4.2 installatie perimeter-draad ............................................................................................ 16
4.3 Perimeter-draad binnen het werkgebied …………………..………….....…………......... 19
4.4 Perimeter-draad aan de grond vastmaken …………………..………….....…………...... 21
4.5 Terug bij het basisstation – de perimeter-draad installatie voltooien ………………….. 22
4.6 Plaatsing en aansluiting van het basisstation …………………..………….....…………. 22
4.7 Controlepaneel installeren .………………………………..……………………................ 23
4.8 Conguratie in een gescheiden zone.………………………………..…….………………. 24
Hoofdstuk 5 – Robomow voorbereiden ………………..…………………………..……………….. 27
5.1 De maaihoogte instellen................................................................................................. 27
5.2 Eenmalige setup (stap voor stap) ………………......………………………………..……. 27
Hoofdstuk 6 - Bediening van Robomow…………………………………………..……………...... 30
6.1 Automatische bediening………………………………………………..…………………… 30
6.2 Bedieningspaneel ……………………………………………………………..…………….. 30
6.3 Handmatige bediening…………………………………………………………….………..... 31
6.4 Menu-opties ……………………………....…………………………..……………………... 32
6.5 Bediening in een gescheiden zone.........……………………………………..…………... 35
Hoofdstuk 7 - Het controlepaneel gebruiken............................................................................. 36
Hoofdstuk 8 - Opladen.................................................................................................................. 37
Hoofdstuk 9 - Problemen oplossen en gebruikersberichten .................................................. 37
Hoofdstuk 10 - Productspecicaties........................................................................................... 43
Hoofdstuk 11 - Onderhoud en opslag......................................................................................... 44
11.1 Algemene instructies ……………………….…………….…………….………………….. 44
11.2 Onderhoud en wegdoen van de accu.......................................................................... 44
11.3 Opslag in de winter en service verlenen ………………………………………..……….. 44
11.4 Onderhoud van het maaidek ...................................................................................... 44
11.5 Onderhoud van het mes ............................................................................................ 45
11.6 Het aansluiten van de perimeter-draad........................................................................ 46
11.7 Onderhoud van het gebied van het basisstation ........................................................ 46
11.8 Onweer (bliksem)........................................................................................................ 46
Hoofdstuk 12 - Accessoires ........................................................................................................ 47
Hoofdstuk 13 - Tips voor het onderhouden van uw gazon...................................................... 48
Garantiekaart................................................................................................................................ 49

3
1.
Inleiding en veiligheid
EG Conformiteitsverklaring
Fabrikant: F. Robotics Acquisitions Ltd.
Hatzabar St., Industrial Zone
Postbus 1412 Pardesiya,
42815 Israel
De producten die onder deze verklaring vallen
Model robot-gazonmaaier werkend op accu van 26 Volt:
Robomow RC 302/34/306 MC 150/300/500 en
TC 150/300/500 (met basisstation)
F. Robotics Acquisitions Ltd. verklaart onder unieke verantwoordelijkheid dat de producten die boven vermeld zijn
overeenkomen met de onderstaande richtlijnen:
- Richtlijn machines 2006/42/EC
Standaard waarnaar verwezen wordt: EN ISO 12100:2010.
- EMC-richtlijn 2004/108/EC
Standaard waarnaar verwezen wordt: EN 55014-1:2011. EN 55014-2:2008. EN 61000-3-2:2006. EN 61000-3-3:2008.
- RIchtlijn over lawaai 2000/14/EC
Standaard waarnaar verwezen wordt: BS EN ISO 3744 :2010 ISO 11094 :1991
- Richtlijn RoHS 2011/65/EU.
Vertegenwoordiger technisch dossier:
Mr. Gerome De Schutter Friendly Robotics BV.
Adres: Expeditieweg 4-6, Andelst 6673, Netherlands.
Ik verklaar hierbij dat het hierboven beschreven product beantwoordt aan de hierboven gespeciceerde vereisten.
Shai Abramson – Senior VP R&D
F. Robotics Acquisitions Ltd.
Israël
26 November 2013
1.1 Inleiding
De producten zijn gefabriceerd door F. Robotics Acquisitions (Friendly Robotics).
© Friendly Robotics, 2014-A. Alle rechten voorbehouden. Geen enkel deel van dit document mag gefotokopieerd worden,
gereproduceerd, elektronisch overgezonden of vertaald zonder een voorafgaande schriftelijke toestemming van Friendly
Robotix.
Het product, de productspecicaties en dit document zijn zonder kennisgeving onderwerp van wijziging. Alle andere
handelsmerken zijn het eigendom van hun respectievelijke eigenaren.
Welkom in de wereld van de huisrobots met de Friendly Robotics Robomow!
Dank u voor de aankoop van ons product. We weten dat u zult genieten van de extra vrije tijd terwijl Robomow uw gras
maait. Indien goed geïnstalleerd en gebruikt zal Robomow veilig functioneren op uw gazon en u een maaikwaliteit geven
zoals maar weinig maaimachines dat kunnen. U zult van het uitzicht op uw gazon onder de indruk zijn en Robomow
heeft dit voor u gedaan.
BELANGRIJK!
De volgende pagina's bevatten belangrijke instructies over veiligheid en bediening. Lees alle instructies in
deze handleiding en voer ze ook uit. Lees aandachtig en herlees alle veiligheidsinstructies, waarschuwingen
en aanwijzingen die in deze handleiding zijn opgenomen. Als u nalaat deze instructies, waarschuwingen en
aanwijzingen te lezen en op te volgen, is het mogelijk dat personen en huisdieren zwaar gewond raken of
gedood worden en kan leiden tot schade aan persoonlijke eigendommen.

4
1.2 Denies symbolen met waarschuwingen
Dit zijn de symbolen voor Robomow; Lees deze zorgvuldig door, voordat u met de Robomow gaat werken.
1.
Dit is een gevaarlijk veelzijdig hulpmiddel. Wees voorzichtig, als u met de Robomow werkt en volg alle
veiligheidsinstructies en waarschuwingen.
2.
Lees met aandacht in de Bedienings- en veiligheidshandleiding, voordat u met uw Robomow gaat werken.
3.
Gevaar dat objecten uitgeworpen worden of door de lucht vliegen, als de machine werkt.
4.
Houd een veilige afstand van Robomow bij het bedienen. Houd mensen in het bijzonder kinderen, huisdieren en
omstanders van het gebied weg waarin Robomow word gebruikt.
5.
Afrukken van tenen of vingers - het maaimes van de Robomow Er bestaat het gevaar van letsel door het
draaiende snijmes. Houd handen en voeten weg en l Robomow nooit aan deze kant op.
6.
Verwijder de zekering vóórdat u aan Robomow werkt of hem oplt.
7.
Ga nooit zien op Robomow .
Doe Robomow of een onderdeel ervan nooit bij het huishoudelijk afval –
het moet gescheiden opgehaald worden.
Dit product voldoet aan de relevante richtlijnen van de EU.
1.3 Veiligheidswaarschuwingen en voorzorgsmaatregelen
Training -
1.
Lees met aandacht de Bedienings- en veiligheidshandleiding, voordat u met uw Robomow gaat werken. Zorg, dat u de
regelknoppen en het correct gebruik van Robomow kent.
2.
Laat nooit mensen die deze instruces niet goed kennen of kinderen Robomow gebruiken.
3.
De bediener of gebruiker is verantwoordelijk voor ongevallen of schade aan andere personen of hun eigendom.
Voorbereiding -
1.
zorg voor de juiste installatie van het systeem van de perimeter-draad, zoals in de instructies staat.
2.
Inspecteer periodiek het terrein waar men Robomow wil gebruiken en verwijder alle stenen, stokken, draden,
benen en andere vreemde objecten.
3.
Inspecteer periodiek het apparaat om te controleren, dat het mes niet versleten of beschadigd is. Om een goede
balans te behouden, moeten versleten of beschadigde messen worden vervangen.
Werken met de machine -
1.
Werk niet met Robomow als een veiligheidsfunctie of een onderdeel beschadigd is, versleten of niet werkt.
2.
Houd handen en voeten weg van de messen en andere bewegende onderdelen.
3.
Robomow nooit opllen of dragen als de motoren draaien.
4.
Laat Robomow niet zonder toezicht werken, als u weet dat er huisdieren, kinderen of mensen de buurt zijn.
5.
Maai nooit indien er mensen, vooral kinderen, of huisdieren in de buurt zijn.
6.
Schakel de veiligheidsschakelaar uit voordat de maaier wordt opgetild of voordat aanpassingen worden
uitgevoerd.
7.
Kom niet aan de messen voordat deze volledig stilstaan.
8.
Gebruik Robomow niet voor enig ander doel dan waarvoor het bedoeld is.
9.
Houd alle beveiligingen, schermen, veiligheidsapparaten en sensoren op hun plaats. Herstel of vervang
beschadigde onderdelen, inclusief veiligheidsstickers.
10.
Het apparaat nooit optillen of dragen als de motoren draaien.
1 765432

5
Transport –
voor het veilig verplaatsen van of binnen het werkgebied:
1.
Druk op de knop STOP om Robomow te stoppen.
2.
Gebruik de afstandsbediening (beschikbaar als accessoire) om deze van plek tot plek te
verplaatsen.
3.
Als er een ander hoogteniveau is, schakel dan de veiligheidsschakelaar uit en draag de
maaier aan de draaghendel.
4.
Als men het apparaat lang moet transporteren, gebruik dan de oorspronkelijke verpakking.
5.
Als men Robomow over lange afstanden vervoert, schakel dan de veiligheidsschakelaar uit.
BELANGRIJK! Nadat men de veiligheidsschakelaar uitgeschakeld heeft, de huidige dag
en tijd resetten. Als men dit niet doet, kan dit tot gevolg hebben dat de Robomow onbedoeld
gaat werken.
Werken met de afstandsbediening (maaien met de hand)
1.
Maai alleen bij daglicht of in goed kunstlicht en vermijd werken in nat gras.
2.
Bedien Robomownooit wanneer u blootsvoets bent of wanneer u open sandalen draagt. Draag altijd goed schoeisel en
een lange broek, zorg altijd dat u goed op hellingen staat.
3.
Wees uitermate voorzichtig wanneer u het apparaat naar u toe draait.
4.
Schakel altijd de motor in overeenkomstig de instructies en houd de voeten ver van de messen verwijderd.
5.
Maai niet handmatig onder een helling die groter is dan 15 graden of waar men zijn voeten niet goed kan
neerzetten.
Onderhoud en speciale instructies -
1.
Schakel de veiligheidsschakelaar van Robomow altijd uit, voordat u een blokkage oplost/controleert/schoonmaakt/aan
Robomow werkt of het mes vervangt. Probeer nooit de maaier te herstellen of af te stellen terwijl hij werkt.
2.
In geval van abnormale trillingen stopt u de maaier, schakelt de veiligheidsschakelaar uit en controleert of er schade
aan het mes is opgetreden. Om een goede balans te behouden moeten versleten of beschadigde messen worden
vervangen. Als de vibratie aanhoudt, moet u contact opnemen met uw verkooppunt.
3.
Gebruik stevige veiligheidshandschoenen, wanneer u de messen nakijkt of vervangt.
4.
Bedien Robomow nooit wanneer u blootsvoets bent of wanneer u open sandalen draagt. Draag altijd geschikte
werkschoenen en een lange broek.
5.
Vervang versleten of beschadigde onderdelen uit veiligheidsredenen.
6.
Gebruik alleen originele apparatuur en accessoires. Het is niet toegestaan het oorspronkelijke ontwerp van Robomowte
wijzigen Alle veranderingen zijn voor uw eigen risico.
7.
Onderhoud/serviceverlening/schoonmaken Robomow dient men uit te voeren volgens de instructies van de
fabrikant.
8.
Zorg, dat alle moeren, bouten en schroeven goed vast zitten, zodat de machine in een goede werkconditie is.
9.
Waarschuwing! Als er een risico voor onweer is, moet de perimeter-draad uit het basisstation/de perimeter-schakelaar
losgekoppeld worden en de 230V/120V steker uit het stopcontact worden verwijderd.
Accu -
1.
Open of beschadig het accupak niet.
2.
Het accupak dient alleen door een service-leverancier vervangen te worden.
3.
Het accupak bevat elektrolyten. Als er een lek van elektrolyten uit het accupak komt, is nodig wat hieronder beschreven
wordt:
- Contact met de huid: was de contactvlakken onmiddellijk met veel water en zeep af.
-
Contact met de ogen: spoel de ogen onmiddellijk met veel schoon water gedurende 15 minuten, zonder te wrijven.
- Zorg voor medische behandeling.
4.
Controleer dat de accu met de door de fabrikant geadviseerde juiste voeding is opgeladen. Incorrect gebruik kan leiden
tot een elektrische schok, oververhitting of lekkage van roestvloeistof van de accu.
Einde van het gebruikte product
1.
Robomow en de accessoires moeten apart verzameld worden aan het eind van hun levensloop om te voorkomen dat de
elektrische en elektronische materialen verspild worden, ter bevordering van hergebruik, behandeling en herstel van elektronische
materialen. En voor de bescherming en verbetering van de kwaliteit van het milieu, ter bescherming van de gezondheid van de
mens en om verstandig gebruik te maken van natuurlijke hulpmiddelen.
2.
Zet Robomow of andere delen van Robomow (inclusief het controlepaneel, basisstation en de perimeter-schakelaar) niet
bij het ongesorteerde gemeentelijk afval – het moet apart verzameld worden.
3.
Vraag uw plaatselijke dealer wat te doen met de afgeschreven machine.
4.
Verbrand het accupak niet en doe geen gebruikte accu’s in uw huishoudelijke afval.
5.
De accu moet verzameld worden zodat hij gerecycled of op een milieuvriendelijke manier verwerkt kan worden.

6
1.4 Veiligheidsfunces Robomow
1.
Kinderslot
De kinderbeveiliging voorkomt dat Robomow onbedoeld gaat werken door een onbedoelde druk op de knoppen.
Alleen als men twee knoppen in een bepaalde volgorde indrukt, zal de machine beginnen te werken.
2.
Bescherming tegen diefstal/voor veiligheid
Het An-diefstal systeem biedt de gebruiker een uitschakelingsfunce die iedereen zal verhinderen om Robomow te besturen,
tenzij ze een geldige toegangscode bezien. Men zal u vragen een code van vier cijfers naar keuze in te voeren om te
gebruiken als uw persoonlijke veiligheidscode.
3.
Tilsensor
Indien Robomow tijdens het maaien wordt opgetild, zullen de messen onmiddellijk stoppen (< 1 seconde).
4.
Kantelsensor
Als de maaier in een verticale positie wordt schuingezet, zal het mes onmiddellijk stoppen.
5.
Bumpersensor
Robomow detecteert obstakels wanneer hij aan het maaien is. Als de maaier op een obstakel botst, zal de maaier het
draaien van de maaimessen en het bewegen in die richting onmiddellijk stoppen en zal omdraaien van het obstakel.
6.
Stopknop
Door op een willekeurig tijdstip te drukken op de STOP knop als de machine werkt, zullen de maaier en het mes
onmiddellijk stoppen.
7.
Veiligheidsschakelaar
Het uitschakelen van de veiligheidsschakelaar zal voorkomen worden dat Robomow werkt. Het wordt vereist de schakelaar uit
te schakelen voordat u Robomow oplt en begint met de onderhoud .
8.
Verzegelde accu's
Accu die Robomow gaat aandrijven is volledig afgesloten en zal ongeacht de posie geen vloeistof lekken.
9.
Basisstation/perimeter-schakelaar en perimeter-draad
Robomow kan niet werken zonder dat er een perimeter-draad geïnstalleerd is en geactiveerd via het basisstation/de
perimeter-schakelaar. Indien de perimeter-schakelaar uitgeschakeld is of niet funconeert, stopt Robomow met werken.

7
2. Uw Robomow
2.1 Wat zit er in de doos
Operating & Safety Manual
DVD
1Robomow® 8
Aansluitstekkers
Gebruikt voor het aansluiten van de perimeter-draad aan het
basisstaon
2Draadpinnen
Gebruikt voor het vastzeen van de draad aan de grond. 9Basisstaon
Gebruikt voor het opladen van Robomow, wanneer hij niet maait.
3Perimeterdraad
Gebruikt om een virtuele wand voor uw Robomow te maken 10 Haringen voor het basisstaon
Wordt gebruikt om het basisstaon aan de grond te bevesgen.
4Handleiding voor gebruik en veiligheid 11 Verlengkabel
15 meter (50 .), (laag-voltagesnoer)
5DVD - Installae en bedieningsvideo 12
Controlepaneel
Wordt gebruikt om het weekprogramma indien nodig in of uit te
schakelen. Gee ook een indicae van de status van de Robomow
(docking of werken) en de status van de perimeter-draad.
6
RoboLiniaal
gebruik deze voor het instellen van de afstand van de perimeter-draad
van de rand van het gazon.
13
Metalen houder voor controlepaneel
Gebruikt voor het vastzeen van het controlepaneel aan een muur
(inclusief schroeven en pluggen).
7Reparaedoppen
Voor het verbinden van draden (indien nodig). 14
Perimeter-schakelaar (inclusief houder en voeding)
Gebruikt om het signaal in een niet-basis zone te genereren. De
perimeter-schakelaar wordt standaard meegeleverd met modellen die
niet standaard een basisstaon hebben meegeleverd en is beschikbaar
als accessoire.
Modellen zonder
een basisstaon
Modellen met een basisstaon
14
13
12
11
10
9
87
6
5
4
3
1
2

8
2.2 Hoe werkt Robomow?
Voer de eenmalige installatie uit voordat u Robomow voor de
eerste keer gebruikt.
[Gedetailleerde instructies vindt u in de volgende hoofdstukken]
• Installeer de draad rond het gehele gazon en rond beschermde
vlakken binnen het gebied van het gazon.
• De perimeter-draad stelt de grenzen voor Robomow in.
De perimeter-draad wordt rond de randen van het gazon gelegd
en rond jonge bomen, planten, vijvers en objecten waar u de
Robomow niet tegen wilt laten botsen.
• Als de standaard meegeleverde draad niet voldoende is,
kan men meer draad kopen en de standaard meegeleverde
connector aansluiten op de bestaande draad.
• Draadpinnen worden gebruikt om de perimeter-draad aan de
grond te bevestigen, onder het grasniveau.
• De perimeter-draad zal geleidelijk verdwijnen onder de groei
van nieuw gras, totdat deze onzichtbaar wordt.
• U zult een basisstation langs de perimeter-draad plaatsen. Ze
voeren twee basisfuncties uit:
- een signaal voor de perimeter-draad genereren
- De accu van Robomow laden.
• het controlepaneel is aangesloten tussen het basisstation en
een 230V stopcontact in de muur, met behulp van een lage-
voltagekabel van 15 meter lang.
• Nadat men de installatie van de perimeter-draad, het basisstation en het controlepaneel voltooid heeft en als
u de eenmalige installatie uitvoert, zal Robomow het gehele seizoen al het maaien voor u doen!
• Robomow is een robot-grasmaaier die zijn voeding verkrijgt van een onderhoudsvrije accu. Robomow verlaat
zijn basisstation op het geplande maai-tijdstip. Robomow maait het gazon en rijdt terug naar het basisstation
om geladen te worden en is klaar voor de volgende geplande maaibeurt.
• Zodra Robomow het basisstation verlaat om te maaien, roept het basisstation automatisch een speciaal
signaal op. Dit signaal creëert een virtuele wand, die alleen zichtbaar is voor Robomow. Dit signaal houdt
Robomow binnen de grenzen van het gazon en voorkomt dat deze plekken binnengaat die geprogrammeerd
waren om over te slaan of te beschermen.
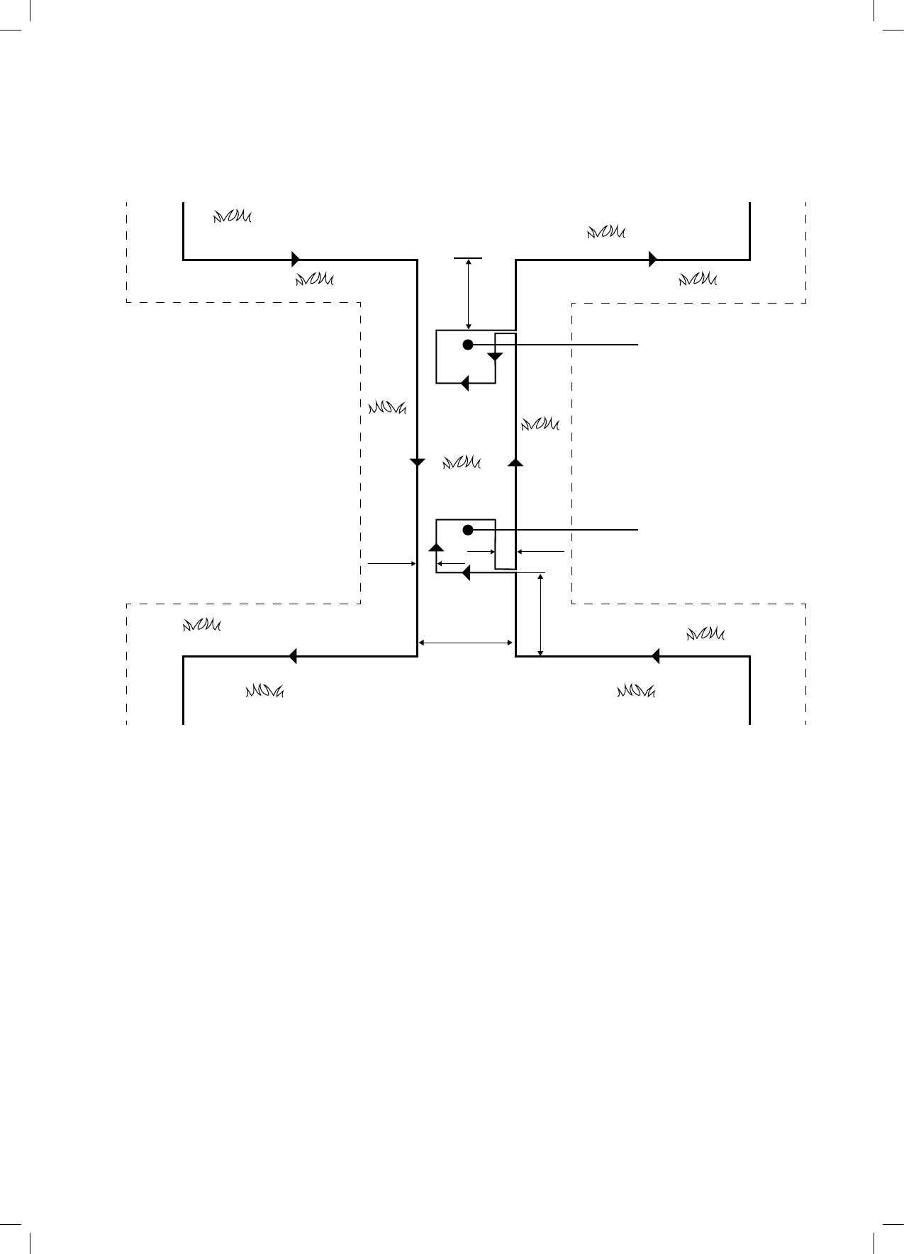
Pen
Tree surrounded by a groove, ditch or flower beds
requires a wire around it.
Perimeter wire as a
virtual wall,visible only
to Robomow
Base Station and Power Box:
- Generates signal along the wire.
- Charges Robomow’s battery.
Large trees: Robomow is allowed to bump
into them. at this size, the objects do not
require a Perimeter Wire around them
Robomow detects the signal
and changes direction as it
reaches the wire
Bij grote bomen: Robomow mag tegen deze
botsen, bij deze grootte hebben de objecten
geen perimeter-draad nodig
Basisstation en controlepaneel:
- Genereert signaal voor draad.
- Laadt de accu van Robomow
Robomow detecteert het signaal
en verandert van richting
wanneer het apparaat
de draad bij
Perimeter-draad als een
virtuele wand, alleen
zichtbaar voor Robomow
Boom omringd door een rand, sloot of bloembedden
vereist een draad er omheen.
Perimeter-draad

9
2.3 Robomow: de werking
• Robomow is een robot-grasmaaier ontworpen om uw gazon volledig zelf te maaien en te onderhouden.
• Eenvoudige eenmalige installatie - Robomow vereist een eenvoudige eenmalige installatie, die makkelijk door
de consument uitgevoerd kan worden. Robomow herkent de draad met behulp van speciale sensors en zorgt
ervoor dat de machine altijd binnen het opgegeven gebied blijft. Essentiële accessoires worden standaard bij
het product bijgeleverd.
• Werkingsprincipe -
- Robomow zal automatisch het gazon maaien. Het apparaat wisselt continu af tussen maaien en laden.
- Onafhankelijk verlaat deze het basisstation en maait het gazon.
- Randmaaien - in tegenstelling tot andere robot-grasmaaiers is Robomow de enige robot-maaier die een
speciale randmodus heeft. Hierbij wordt de perimeter-draad gevolgd voor volledige dekking van de randen
van het gazon. Robomow is de enige robot-maaier die buiten de wielen maait.
- Zoeken naar het basisstation - Robomow start om te zoeken naar het basisstation, als de capaciteit van de
accu te laag wordt. Het apparaat maait niet, als het naar het basisstation zoekt.
- Robomow zal zich vervolgens opnieuw opladen en zolang nodig is doorgaan met maaien. Het apparaat zal
doorgaan met maaien tot de vereiste maaitijd voor uw gazon voltooid is (gebaseerd op het gebied dat u instelt).
- Als men het maaien van het gehele gebied (maaicyclus) voltooid heeft, zal Robomow in het basisstation blijven
en de volgende maaicyclus zal starten.
- Robomow voltooit twee ge maaicycli per week om uw gazon gezond te houden en
om te zorgen, dat het gazon er goed uitziet. Als uw gazon echter meer tijd nodig
heeft voor onderhoud, kunt u ge makkelijk de tijd aanpassen die de Robomow
werkt tijdens een eenmalige maaicyclus.
- Het bedieningspaneel aan de bovenkant van Robomow is de plek waar u de
instellingen voor maaien en bediening beheert.
- Sterk maaisysteem - de extra scherpe messen van Robomow maakt het mogelijk
de eerste snede van het seizoen uit te voeren, als het gras nog relatief hoog staat.
- Beschikbaarheid - de maaibreedte van Robomow (28 cm) en het sterke snijsysteem
helpt Robomow om het werk zeer snel af te maken en maakt uw gazon vrij, zodat
uw gezin er plezier van kan hebben.
• Er is een afstandsbediening beschikbaar als accessoire en deze wordt gebruikt om
Robomow naar een gescheiden zone te rijden, als dat nodig is. Deze wordt ook
gebruikt voor het maaien van kleine stukken gras die Robomow met automatisch
werken niet kan bereiken.
• Maaien van gras - Robomow snijdt het gras in zeer kleine stukjes die begraven worden in de wortels van het
gazon, waar ze uit elkaar vallen en werken als een natuurlijke mest. Grassnippers bevatten 80-87% water en
geven waardevolle voedingsstoffen af die in de grond terugkeren. Dit is een natuurlijke manier van recyclen
van gras.
• Robomow-app – Maakt het mogelijk om vriendelijk en intuïtief met uw
Robomow te werken en opent meer menu-opties en functies, die niet
beschikbaar zijn via het bedieningspaneel van de maaier. De Robomow-app
kan men downloaden uit de Apps Store (winkel met apps).
Robomow-app is compatibel met smartphones/tablets die een van de
volgende besturingssystemen gebruiken: Android (Google) of OS (Apple).
Het mobiele apparaat moet ook Bluetooth Low Energy (BLE) omvaen met
als merk Bluetooth SMART.
De volgende mobiele apparaten omvatten BLE:
o
Samsung Galaxy SIII, Galaxy S4 en Note II.
o
Apple’s iPhone 4S, iPhone 5, iPad (derde en
vierde generatie), iPad Mini en andere.
o
HTC One, One X+ en Droid DNA
Om de Robomow-app te downloaden gebruikt u
uw mobiele apparaat om de QR-code rechts te
scannen of deze te downloaden in de App Store.
SCAN HOME EDGE &
SCAN
STOP
04:26
Scanning
3G 9:41 AM
100%
12
LAWN FREE
TO ENJOY
GAZON VRIJ
OM VAN TE
GENIETEN

10
Uw gazon klaarmaken voor Robomow is kinderspel.
Maar, omdat elk gazon uniek is, raden we u aan dit hoofdstuk te lezen, voordat u de perimeter-draad
begint te installeren. De route van de draad plannen en een schets van het gazon tekenen, waaronder
alle obstakels en de plek van het basisstation, zal het makkelijker maken en zal fouten tijdens het
instellen voorkomen.
Bekijk de installatie DVD. Deze video behandelt het gehele proces van het installeren van
Robomow.
Lees dit hoofdstuk "Vooruit plannen" volledig, voordat u het apparaat instelt. Dit hoofdstuk leidt u
bij het vinden van de beste lokaties voor het basisstation, het controlepaneel en voor de perimeter-
draad.
De perimeter-draad functioneert voor Robomow als een "onzichtbare muur". Het bepaalt de grenzen van de
gazonzones en omringt bepaalde gebieden waar Robomow niet mag komen. De perimeter-draad wordt aan de
grond vastgezet met draadpinnen, die standaard bij Robomow worden geleverd. Snel na het vastzetten wordt de
draad onzichtbaar, doordat er nieuw gras over groeit.
Zodra Robomow begint te werken, wordt een signaal door de perimeter-draad gegenereerd. Het signaal houdt
Robomow binnen de werkzones en buiten de vooraf ingestelde afgebakende gebieden.
3.1 Soorten gazon: Hoe ziet uw gazon eruit?
Er zijn drie basissoorten gazons: sommige gazons zijn combinaties
van meer dan een type.
Uw eerste taak is om te beslissen van welk type uw gazon is.
Opmerking – als u een Robomow-model zonder basisstation
hebt aangeschaft, dienen uw zones gedenieerd te worden als
‘Aparte zone’ (zie alinea 3.2.3, 4.8 en 6.5)
o Alleen basiszone
Robomow zal eenvoudig dit gazon maaien binnen de ingestelde
grenzen.
o Basiszone + subzone(s)
Robomow zal de hoofdzone maaien en zal automatisch naar
de subzone(s) gaan.
BELANGRIJK! Instelling van en omgaan met een subzone
kan alleen uitgevoerd worden en bestuurd met behulp van de
Robomow-app.
o Aparte zone
Robomow zal elke zone apart maaien. Hoe het apparaat zich
verplaatst tussen zones, is beperkt. Daarom, zult u de maaier
van de hoofdzone naar de aparte zone brengen, telkens
wanneer u deze wilt maaien.
3.1.1 “Alleen basis zone” type
gazon
Het gazon "Alleen basiszone" bestaat uit één geheel
gebied. Dit heeft geen subzones en geen aparte
zones.
Als u "Ja" antwoordt op alle volgende vragen, is uw
gazon van het type gazon "Alleen basiszone":
o Is uw gazon een aaneengesloten zone?
En:
o zijn alle gebieden van uw gazon breed genoeg
voor Robomow om er effectief door te navigeren?
(Min. 3 meter breed op het smalste punt.)
Als uw gazon niet voldoet aan deze beschrijving, leest u de volgende secties om de stijl van uw gazon te
bepalen.
basiszone
basiszone
basiszone
Subzone
Aparte
zone
Op zijn minst 3 meter
(10 voet) breed
Alleen basiszone

11
Als uw gazon "Alleen basiszone" is, kunt u alles overslaan en naar sectie 3.3 van dit hoofdstuk gaan om de
lokatie van het basisstation te bepalen.
3.1.2
“Basiszone + sub-zone(s)“ soort gazon
Als uw gazon een subzone bevat zoals gedenieerd in deze sectie, dan MOET u de Robomow-app downloaden om
dit effectief in de automatische modus vanaf het basisstation te maaien, anders dient u dit in te stellen als een aparte
zone, zoals gedenieerd in sectie 3.1.3 hieronder. De Robomow-app kan men downloaden uit de Apps Store (winkel
met apps). Voor meer details over de Robomow-app en de compatibiliteit met uw smartphone/tablet verwijzen wij u naar
alinea 2.2 - Bedieningsmethode.
Dit soort gazon bestaat uit meer dan een zone
en deze zones zijn verbonden door een smalle
doorgang.
Bij dit soort gazon zal Robomow in staat zijn om
van de ene zone naar de andere te gaan om het
gehele gebied te maaien.
Als u "Ja" antwoordt op alle volgende vragen, is
uw gazon van het type gazon "Alleen hoofdtype
+ subzone":
o
Is uw gazon een aaneengesloten gebied?
o
Zijn onderdelen van uw gazon gescheiden van de basiszone?
o
Is er een smalle doorgang van minimaal 1 meter breedt voor Robomow om tussen deze zones door te bewegen?
o
Is deze smalle doorgang stevig, recht en vlak (niet met stenen, zand of verhoofd)?
Bijvoorbeeld: gebied met gras, stevig pad, stevige grond.
Dergelijke extra zones worden subzones genoemd.
Om installatie en regeling van sub-zone(s) in te schakelen downloadt u de Robomow-app op uw smartphone of tablet.
Het deniëren van sub-zone(s) zal Robomow in staat stellen om door de smalle doorgang te gaan om naar een subzone
te gaan en zowel de hoofdzone als de subzone(s) te te maaien.
Als uw gazon niet voldoet aan deze beschrijving, slaat u alles over en gaat naar de volgende sectie 3.1.3 van dit hoofdstuk:
"Aparte zones"
3.1.3
“Aparte zones” soort gazon
Als uw gazon een aparte zone bevat zoals gedenieerd in deze sectie, zie dan sectie 6.4.2 (aparte zone toevoegen -
nummer p014 in de tabel).
Het soort gazon met "aparte zones" bestaat uit twee of meer zones, die niet verbonden zijn. Robomow kan niet tussen
deze zones rijden.
Als u "Ja" antwoordt op op zijn minst een van de volgende vragen, is uw gazon van het type gazon "Aparte zones":
o
Worden onderdelen van uw gazon
gescheiden door hekken, voetpaden of
andere objecten die Robomow niet kan
passeren?
Of
o
Worden onderdelen van uw gazon
gescheiden door een gravel-pad of
soortgelijk materiaal, dat mogelijk het mes
van de maaimachine kan beschadigen?
Of
o
Zijn de zones van uw gazons verbonden
door een passage die te nauw is om de
Robomow doorgang te verlenen: minder
dan 1 meter in breedte?
Of
o
Zijn de zones van uw gazon op een hoger of lager niveau gesitueerd?
Als uw gazon niet voldoet aan een van deze beschrijviingen, gaat het waarschijnlijk of om het soort "Alleen
Basiszone" of "Basiszone + subzone"? Ga verder met sectie 3.3 – lokatie basisstation en controlepaneel.
Een gazon kan bestaan uit maximaal twee afgescheiden zones.
De maaimachine moet met de hand naar dit gebied gedragen worden of ernaar verplaatst.
Elke van de drie soorten kan voorkomen in een combinatie van meer dan één soort gazon.
Types installatie installatie
zones:
basiszone
basiszone
Subzone
Basiszone en subzone met een smalle doorgang
Afgescheiden
zone
Afgescheiden zone
Hoofdzone
Hoofdzone

12
Een gescheiden zone kleiner dan 100
m²
(1100
ft²)
o een gescheiden zone dat
kleiner is dan 100m² (1100
ft²) kan afgewerkt worden
met één enkele maaibeurt.
Daarom kan deze gescheiden
zone verbonden worden met
de perimeter-draad van de
hoofdzone, als dit mogelijk is
(laat het signaal komen van het
hoofdbasisstation).
Of
o Mogelijk heeft deze een
afzonderlijke perimeter-draad.
In dat geval zal deze
aangesloten moeten zijn op een
perimeter-schakelaar (optioneel
accessoire - zie hoofdstuk 12 -
accessoires).
Of:
o Als een gescheiden zone groter
is dan 100m² (1100 ft²), vereist dit
meer dan één maaibeurt om het
gebied volledig te maaien;
o In dergelijke gevallen dient een
extra basisstation (optionele
accessoire) geïnstalleerd te
worden in de afgescheiden zone,
anders dient u de maaimachine
verscheidene keren met de hand
naar de afgescheiden zone te
brengen om het maaien van het
gebied te voltooien.
3.2 De plaats van het basisstaon bepalen
3.2.1 Richtlijnen lokatie basisstation
Plaats het basisstation niet binnen 3 meter (10 ft.)
na een hoek (alleen relevant voor interne installatie
(sectie 3.2.2).
Het basisstation dient zich binnen 15m (50 ft.) van
een stopcontact (230V / 120V) te bevinden.
Als het gazon meer dan één zone heeft, zet u het
basisstation binnen de grootste zone.
Laat niemand vanaf de straat het basisstation zien
om te vermijden dat mogelijk diefstal plaatsvindt.
Kies een plek met schaduw. Hierdoor zal de
levensduur van de accu verlengd worden.
Plaats het basisstation op relatief vlakke ondergrond.
Plaats het niet op een helling.
Plaats het basisstation uit de buurt van
tuinsproeiers.
Er zijn twee mogelijkheden om het basisstation in te stellen:
Afgescheiden zone kleiner dan 100m2 (1100ft2)
2 Draden onder
dezelfde pen
Basisstation
Afgescheiden zone kleiner dan 100m2 (1100ft2)
Optionele
controlepaneel en
basisstation
Optionele controlepaneel
en basisstation
Min. 3m (10 voet)
van elke hoek

13
3.2.2 intern instellen (op de gazon-perimeter)
Kies een plek langs de perimeter-draad, waar u het
basisstation wilt zetten, gebaseerd op de soorten
input die in alinea 3.2.1 gegeven werden.
Zet het basisstation in één richting, zoals u ziet in
de guur rechts.
3.2.3 Extern instellen (buiten de gazon-perimeter)
Er zijn twee soorten externe opstellingen:
A.
Bij een hoek
Bij dit type opstelling bevindt het basisstation zich op
een van de hoeken van het gazon, zoals u ziet in de
illustratie rechts.
Kies een hoek, waar u het basisstation buiten het
gebied van het gazon wilt zetten.
Zet het basisstation, waar de achterzijde de rand van
het gazon raakt of iets op het gazon wordt gezet.
Ga door om de perimeter-draad te leggen, zoals u ziet
in de illustratie rechts, waar deze op zijn minst 10 cm
voorbij het basisstation doorgaat en terugkeert naar
het gazon op een afstand van 10 cm van de andere
draad.
Het basisstation dient iets naar rechts verplaatst te
worden om de Robomow soepel het basisstation te
laten binnengaan.
De kans bestaat dat de positie van het basisstation
later aangepast moet worden zodat Robomow
makkelijk het basisstation in rijdt.
B.
Buiten het gazon
(Kan alleen voor specieke modellen ingesteld
worden met behulp van de Robomow-app.)
• Kies een plek buiten het gazon, waar u Robomow wilt
opstellen.
• Controleer dat het pad tussen het gazon en het
externe gebied vlak is zonder hoogteverschil, zodat
Robomow steeds door kan en de draad soepel zal
volgen.
• Het oppervlak tussen het gazon en het basisstation
dient hard te zijn (zoals een pad of harde grond) en
niet met zand of met stenen, anders zal Robomow
slippen of zichzelf vastrijden.
• Het gebied tussen het gazon en het basisstation dient
vrij van obstakels en objecten te zijn.
• Leg de draad zoals u ziet op de illustratie rechts:
- Een smalle strook van 50 cm breedte.
- Vierkant perimeter-eiland met randen van 30 cm.
- Eiland start op 50 cm afstand van de perimeter-
draad.
- Houd van beide kanten een afstand aan van 10 cm
tussen perimeter-draad en het eiland.
- De Achterzijde van het basisstation dient op een
minimale afstand van 1,5m (5 ft) van de perimeter-
draad gehouden te worden en de totale afstand mag
NIET meer dan 4m (13 ft zijn).
3.3 Plaatsing van het controlepaneel
10 cm (4 inch)
Min. 10 cm (4 inch)
Hoofdzone
10 cm (4 inch)
Min. 1,5m (5 voet) - Max 4m (13 voet)
Perimeter-eiland
30 cm
10 cm (4 inch)
50 cm (20 inch)
50 cm (20
inch)

14
Neem het volgende in overweging om de plek van het
controlepaneel te selecteren:
het controlepaneel zal aangesloten worden op het
basisstation met behulp van een 15 meter lange
verlengkabel
Selecteer een geschikte lokatie voor het
controlepaneel om aan een wand vlakbij een
stopcontact te bevestigen.
Plaats het controlepaneel buiten de perimeter van
het gazon.
Selecteer een plek met gemakkelijke toegang.
Selecteer een droge en beschutte lokatie.
Het controlepaneel dient verticaal bevestigd te worden.
Het controlepaneel is geschikt voor gebruik buiten. Toch dient men deze op een
beschutte, droge en goed geventileerde plek te plaatsen. Men dient het controlepaneel
niet bloot te stellen aan direct zonlicht of regen.
3.4 De lay-out van de perimeterdraad plannen
3.4.1
Objecten op het
gazon
Objecten zoals bloembedden, vijvers of kleine bomen
kan men beschermen door "perimeter-eilanden" aan
te wijzen, afgescheiden gebieden van het gazon, waar
Robomow niet komt.
Als in deze gebieden obstakels dicht opeen gegroepeerd
zijn, dienen ze afgescheiden te worden door een enkel,
continu perimeter-eiland.
Obstakels die verticaal zijn, relatief hard en hoger dan 15
cm, zoals bomen, telefoonpalen en elektriciteitspalen,
hebben geen perimeter-eiland nodig. Robomow zal
draaien, wanneer deze op deze obstakels botst.
3.4.2
Hellende vlakken
Helling bij de rand
De perimeter-draad kan men langs een hellend
vlak leggen dat minder dan 10% helt (10 cm
stijging per 1 m)/
OPGELET! Als de perimeter-draad gelegd wordt
langs een hellend vlak steiler dan 10%, bestaat
het risico dat de maaimachine zal slippen en
buiten zijn draad kan komen, met name wanneer
het gras nat is.
Echter, als er een barrière is (bijvoorbeeld een
hek of een wand), die kan voorkomen dat de
maaimachine slipt, kan de perimeter-draad op dat
hellende vlak geplaatst worden.
Hellend vlak binnen het gazon
Helling perimeter
Max. 10%
Power Bow fixed
to the wall
15m (50ft) Extension
Cable (low voltage)
Controlepaneel aan
de wand
15m verlengkabel
(laagspanning)

15
Robomow kan gebieden binnen het werkgebied maaien met een helling van tot 35% (35 cm stijging per 1
meter).
Tip: Als de maaimachine van de grond loskomt, als deze een helling oprijdt, is deze te steil. Sla het steile
gebied over en laat Robomow het niet maaien.
Hoe de helling van uw gazon te berekenen?
3.4.3
Afstanden van de rand (Slootkanten, vijvers, wanden, etc.)
De RoboRuler wordt gebruikt om de afstand van de rand, tot waar de draad gezet moet worden, te meten.
In bepaalde gevallen, vlakbij een slootkant en vijvers of bij grote hoogteverschillen (zoals steile rotsen), is het
nodig om een grotere afstand van de rand aan te houden (zie sectie 4.2.2).
In gazon helling 35%
Hoe de helling van uw gazon te berekenen?
35 cm (verhoging)
100 cm (lengte) 35% (helling)
Lengte
Ophoging
Max. helling 35%
100 cm (3,3 voet)
35 cm (1,1 voet)

16
4. Eenmalige installatie
4.1 Voorbereidingen
Aanbeveling voordat u begint:
Tijdens de installatie worden de draad pinnen in de grond
gezet. Om deze taak eenvoudiger uit te voeren, raden wij aan
dat u eerst het gazon maait en het besproeit met water.
4.1.1 Van start gaan
Zorg ervoor, dat alle onderdelen die nodig zijn voor het
installeren binnen bereik zijn.
Verder heeft u de volgende gereedschappen nodig: een hamer,
kleine platte schroevendraaier, kniptang, combinatietang
4.1.2 Controlepaneel installeren
Bevestig de metalen beugel met de standaard meegeleverde
schroeven op een verticaal oppervlak. Zorg ervoor, dat het
smalle gedeelte met de openingen naar boven gericht is,
zoals u ziet op de illustratie rechts.
• Zet het controlepaneel boven de metalen beugel en
schuif hem op zijn plaats langs het verticale oppervlak.
• Sluit het controlepaneel aan op een gewoon stopcontact
(230V / 120V).
4.1.3 De accu laden, voordat u het apparaat voor het eerst
gebruikt
U kunt de accu van Robomow laden, als u de installatie van de perimeter-draad uitvoert. Hierdoor zorgt u ervoor, dat
Robomow klaar zal zijn om te werken, als de installatie voltooid is.
• De Robomow wordt uitgeschakeld, als deze de fabriek
verlaat. Druk op de knop 'Settings' (Instellingen) op het
bedieningspaneel voor gedurende 3 seconden om de
maaimachine te ontwaken.
• Sluit de DC-kabel die uit het controlepaneel komt aan op
de laadkoppeling aan de achterkant van Robomow.
• Controleer, dat de accu-LED knippert: dit is een
aanduiding, dat het apparaat wordt opgeladen.
• Houd Robomow aangesloten op het controlepaneel en
voltooi de installatie van de perimeter-draad.
4.2 Installae van perimeter-draad
Voordat u met de installatie begint, dient u een plan te hebben voor de lay-out van de perimeter-draad en voor
de lokatie van het basisstation. Houdt u rekening met hetvolgende:
o wat soort gazongebieden heeft uw gazon?
(alleen hoofdzone/hoofdzone + subzones/gescheiden zones/combinatie van typen)
o Zijn er eilanden op het gazon? (Bloembedden, vijver etc.)
o Zijn er hellende vlakken, die Robomow dient te vermijden?
o Zijn er randen van sloten, vijvers, een afgrond etc. die op een extra afstand van de perimeter-draad moeten
liggen?
Hamer Combinatietang
Kleine platte
Schroevendraaiers

18
• Als het werkgebied grenst aan een vlak pad dat op
gelijke hoogte met het gazon ligt, is het mogelijk
om Robomow over het pad te laten werken. De
perimeter-draad dient vervolgens 10 cm (4 inch)
van de rand van het pad gelegd te worden.
• Als het werkgebied verdeeld is door een vlak pad dat
op gelijke hoogte met het gazon ligt, is het mogelijk
om Robomow over het pad te laten werken. Men
kan de perimeter-draad onder de stenen leggen of
in de naden tussen de stenen.
Belangrijk! Robomow mag nooit over gravel,
mulsdeklaag of soortgelijk materiaal lopen. Dit kan
er de oorzaak van zijn, dat de maaimachine slipt en
het mes kan beschadigd raken.
BELANGRIJKE INFORMATIE
Als het werkgebied naast een zwembad,
vijver, helling groter dan 10%, steile wand
hoger dan 50 cm of een publieke weg ligt,
moet de perimeter-draad aangevuld worden
met een fysieke afbakening zoals een hek of
iets soortgelijks. De hoogte moet op zijn minst
15 cm (6 inch) zijn. Dit zal voorkomen, dat de
maaimachine onder welke omstandigheden
dan ook buiten het werkgebied belandt.
Als er een dergelijke barrière bestaat, kunt u
de perimeter-draad 28 cm (11 inch) van de
barrière verwijderd instellen.
Als er geen hek of iets dergelijks is, leg dan de
perimeter-draad op een minimale afstand van
1,2 meter van het water.
o Handhaaf een hoek van 45° in alle links draaiende
hoeken, als men de draad langs de perimeter legt., Het
is niet noodzakelijk om de hoek van 45° te handhaven
voor rechtsdraaiende hoeken langs de perimeter.
o Blijf de draad, overeenkomstig de planning, aanleggen.
Trek de draad geleidelijk uit de houder en leg hem
losjes in een richting tegen de klok in.
Min 1.2m ( 4ft )
Min 15cm ( 6’’ )
28cm (11’’ )
Perimeter Wire
Min 1,2 m (4 voet)
Min 15cm (6 voet)
Perimeter-draad 28 cm (11 inch)
Right turns
90o
20cm
45o
Left turns
Draaiingen naar rechts
Draaiingen naar links
20cm

19
4.3 Perimeter-draad binnen het werkgebied
4.3.1 Harde obstakels
o Obstakels die een botsing kunnen weerstaan, bijvoorbeeld bomen of
grote struiken hoger dan 15 cm, hoeven niet afgebakend te worden
door de perimeter-draad. Robomow zal draaien, wanneer deze op dit
soort obstakels botst.
4.3.2 Perimeter-eilanden
o Gebruik de perimeter-draad om gebieden af te bakenen binnen het werkgebied door eilanden te creëren rond
obstakels die geen botsing kunnen weerstaan, bij voorbeeld bloembedden en fonteinen.
o Ga door met het ontrollen van de bedrading en beweeg van de rand in de richting van het beschermde
object.
o Plaats de perimeter-draad rond het object in de richting met de klok mee.
o Voltooi het randen aangeven van het eiland en keer terug naar de plek, waar u de rand van het gazon verliet.
o De draden die leiden naar het eiland en terug dienen parallel te lopen en elkaar te raken.
Steek daarom beide draden naar en van het eiland samen met dezelfde draadpinnen.
o Robomow zal deze twee draden niet herkennen. Het apparaat zal over hen maaien, alsof ze niet bestaan.
o Robomow herkent de enkele blokkerende draad rondom het perimetereiland wel en zal dit gebied niet
binnenrijden.
LET OP! Als men de perimeter-draad tegen de klok in rond het obstakel instelt, zal dit problemen
veroorzaken, aangezien Robomow dan het eiland binnen kan rijden.
Houd de volgende afstanden aan, als men perimeter-eilanden instelt:
- De minimale afstand van de perimeter-draad vanaf
het object dient 28 cm (11 inch) te zijn.
- Als u een klein object dient te beschermen, stelt u de
minimale straal van het eiland in op 35 cm (15 inch).
- Handhaaf een minimum afstand van 1 meter tussen
naast elkaar liggende eilanden.
- Handhaaf een minimum afstand van 1 meter tussen
een eiland en de rand van het gazon.
- Als beschermde objecten dicht opeen gegroepeerd
zijn, baken deze dan af als één perimeter-eiland.
28cm
28cm
Min 1m
Perimeter Wire Position
2 Wires under
same peg Perimeter Wire
Direction of setup:
Clockwise around
obstacle
Min. distance between
islands: 1m (3.3ft).
Otherwise,demarcate
jointly as one island
Positie perimeter-draad
Perimeter-draad
2 Draden onder
zelfde pen
Richting van installatie:
rondom een eiland: Met
de klok mee rond
obstakel
Min. afstand tussen
eilanden 1m (3,3 voet)
Anders samen afbakenen
als één eiland

20
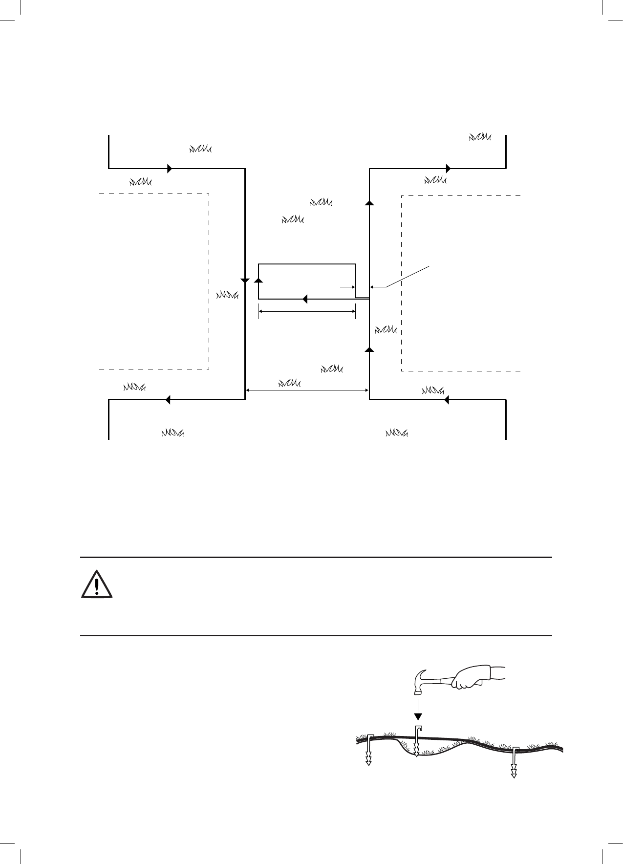
4.3.3 Een smalle doorgang instellen
Een smalle passage wordt gedenieerd door een pad dat twee zones van het gazon verbindt. Door het volgen van
de perimeterdraad rijdt Robomow tussen de basiszone en de subzone. Terwijl hij een zone maait, gaat het niet
naar de andere.
Om een smalle doorgang in te stellen volgt u de instructies die in de onderstaande illustratie staan:
Sub-Zone
Main-Zone
50cm
50cm
50cm
10cm
10cm
Perimeter Island
30x30cm
Perimeter Island
30x30cm
De bovenstaande installatie maakt het mogelijk dat Robomow langs de draad rijdt om de subone te bereiken.
Echter, tijdens het afzonderlijk maaien van elke zone, zal Robomow niet naar de andere zone overschakelen.
A. Op het punt dat u Robomow wilt laten rijden
in de richting van de subzone begint u de
smalle doorgang in te stellen.
B. 50 cm (20 inch) van af de hoek van de
smalle doorgang, stelt u een perimeter-
eiland (zie 4.2.4) met randen van 30 cm
(12 inch) op een afstand van 10 cm (4
inch) van de perimeter-draad.
C. Ga door draad te leggen in de richting van
de subzone en leg een ander eiland met
dezelfde afmetingen, 50 cm (20 inch) van
de perimeter-draad van de subzone.
D. Na het voltooien van de installatie van de
draad in de subzone, zorgt u ervoor om
10 cm (4 inch) afstand te houden tussen
de draad en de eilanden op de weg terug
naar de hoofdzone.
Hoofdzone
Subzone
Perimeter-eiland
30x30 cm
Perimeter-eiland
30x30 cm

21
Als de smalle doorgang breder is dan 2 meter en u wilt dat Robomow het gebied binnen de smalle doorgang maait,
dan kunt u de draad instellen zoals u ziet in de onderstaande illustratie. Een dergelijke conguratie maakt het
mogelijk voor de maaimachine om binnen de smalle doorgang te maaien, terwijl het binnenste deel van het gazon
wordt gemaaid, maar deze opstelling voorkomt dat de maaier oversteekt naar de subzone.
Sub-Zone
Main-Zone
10cm
30 cm
Perimeter
Island
As long as needed
when keeping 10cm
from both sides
4.4 Vastzetten van perimeter draad aan de
grond
o Voordat u de perimeter-draad legt, wordt het aanbevolen om het gras te maaien, waar men de bedrading
wil leggen. Het zal dan makkelijker zijn om de draad aan de grond vast te maken. Het risico, dat de
maaimachine de bedrading tijdens het werk zal beschadigen wordt hierdoor ook kleiner.
o Het is niet nodig om de perimeter-draad in te graven, maar u kunt dit wel doen, tot 5 centimeter diep.
o Trek de draad strak en hamer de pen volledig de grond in.
WAARSCHUWING!
Bescherm uw ogen! Bescherm uw handen!
Gebruik de juiste oogbescherming en draag goede werkhandschoenen, als men de draadpinnen vastslaat.
Harde of droge grond kan er de oorzaak van zijn, dat pennen breken, als men ze in de grond bevestigd.
o
Gebruik een hamer om de pennen in de grond te slaan.
o
Steek de pennen in op afstanden die de bedrading onder
het grasniveau zullen houden en die voorkomen, dat men
mogelijk over de draad struikelt (ongeveer 75 cm tussen
pennen).
•
De bedrading en de pennen worden in de loop der tijd
onzichtbaar, doordat er nieuw gras over groeit.
o
Als men extra draad nodig heeft om de installatie te
voltooien, verbindt u met behulp van de waterbestendige
draadconnectors die men standaard bij Robomow
krijgt meegeleverd. (Zie sectie 11.4 – Aansluiten van de
perimeter-draad).
A. Op het punt dat u de maaimachine wilt
laten beginnen te rijden in de richting
van de subzone begint u de smalle
doorgang in te stellen.
B. Stel een eiland in het midden van
de smalle doorgang in en houd een
afstand aan van 10 cm (4 inch) van de
perimeter-draad.
C. De eilandafmetingen dienen 30 cm lang
te zijn en dienen zo breed als nodig
te zijn, waarbij men 10 cm van beide
kanten aanhoudt.
D. Na het voltooien van de installatie van
de draad in de subzone, zorg u ervoor
om 10 cm (4 inch) afstand te houden
tussen de draad en het eiland op de weg
terug naar de hoofdzone.
Hoofdzone
Subzone
Perimeter
eiland
Zo lang als nodig
als men 10 cm
aanhoudt
van beide kanten

22
Strip back 5mm ( 1/4’’)
Gebruik alleen de draadconnectors die standaard bij
Robomow worden geleverd.
Een kroonsteentje, of ineengedraaide kabels met
isolatietape zijn geen goede verbindingen.
Vocht in de grond zal ertoe leiden dat de geleiders oxideren.
Dit zal later een gebroken circuit veroorzaken.
4.5 Terug bij het basisstation – de installatie van de perimeter-draad voltooien
Wanneer de lus van de perimeter-draad voltooid is en in de
grond vast zit. Voltooit u de installatie door het begin en het
einde van de perimeter-draad te bevestigen aan de kop van het
basisstation.
o Houd beide einden van de perimeter-draad vast: de draad die
de lus startte is de draad met de groene aansluitstekker.
o Draai de twee draden om elkaar heen.
o Snij de twee losse draaduiteinden af zodat ze even lang
zijn. Verwijder alle overtollige bedrading en strip 5 mm aan
isolatie terug van het einde van de bedrading.
o Steek de twee perimeter-draden in de grond met behulp van
dezelfde pen en laat daarbij genoeg losse bedrading over.
Wikkel de twee draden om elkaar heen.
o Steek het einde van de draad in de opening van de groene
connector. Gebruik een kleine platte schroevendraaier om
deze draad in de connector vast te draaien.
4.6 Plaatsing en aansluiting van het basisstation
o Zet het basisstation op de perimeter-draad, zoals u ziet
in de guur rechts.
o Lijn het midden van het basisstation op de bedrading
uit.
o Bevestig de connector van de perimeter-draad aan de
kop van het basisstation.
Small flat screwdriver
Strip 5 mm isolatie weg (1/4”)
Kleine platte
schroevendraaier

23
o Nadat het basisstation gepositioneerd is, steekt u twee
stalen haringen in de openingen van het basisstation,
zoals u ziet in de illustraties rechts. U dient eerst de
positie van het basisstation te testen, voordat u de
haringen gebruikt om het basisstation vast te zetten.
Verlengkabel leggen en vastzetten
Veiligheid - vermijd letsel!
Het verlengkabel van het controlepaneel naar het basisstation dient goed
vastgemaakt te worden aan de grond! Men moet zorgen, dat men er niet
overheen valt.
Het verlengkabel dient ALLEEN over zachte oppervlakken te lopen.
Dit dient niet te lopen over harde oppervlakken (bijvoorbeeld trottoirs,
wegen), waar dit niet goed vastgezet kan worden.
o Het verlengkabel van 15 m is al bevestigd
aan het basisstation, maar mocht u om een
bepaalde reden de verbinding willen verbreken,
verwijdert u de kop van het basisstation, zoals
u ziet in de illustratie rechts:
4.7 Bij het controlepaneel
• Sluit het DC-snoer van het controlepaneel aan
op de verlengkabel van 15 meter.
• Sluit het controlepaneel aan op een gewoon
stopcontact (230V / 120V).
• De dockingsindicator (1) zal oplichten,
als Robomow zich in het basisstation
bevindt.
• De werkindicatoir (3) zal oplichten, als
Robomow zich niet in het basisstation
bevindt.
Dockingsindicator
Werkindicator Draadindicator
Aan/uit-knop

24
4.8. Congurae in een gescheiden zone
Een niet-basiszone is een gebied van het gazon, dat niet
aangesloten is op een basisstation.
Men dient een perimeter-schakelaar in deze gebieden
te installeren.
Als dat nodig is, kan de perimeter-schakelaar
makkelijk naar andere zones verplaatst worden. De
perimeterschakelaar is verkrijgbaar als accessoire.
4.8.1 De lokatie van de perimeter-schakelaar bepalen
Overweeg het volgende om de perimeter-schakelaar op
een optimale plek te installeren:
• De perimeter-schakelaar moet geïnstalleerd worden
buiten de perimeter van de niet-basiszone.
• Selecteer een droge en beschutte lokatie.
• De perimeter-schakelaar dient verticaal bevestigd te
worden.
• De perimeter-schakelaar wordt geleverd met een
binnenvoeding. Kies een lokatie dichtbij een gewoon
stopcontact (230V / 120V).
Let op: - een herlaadbare accu voor de perimeter-
schakelaar is beschikbaar als accessoire indien er geen
230V aansluiting in de buurt van de perimeterschakelaar
aanwezig is. (zie hoofdstuk 12 - Accessoires van
Robomow).
4.8.2 Opties plaatsen perimeter-schakelaar
• De perimeter-schakelaar kan men makkelijk aansluiten en weer
wegnemen. Dit maakt het mogelijk snel van de ene zone naar
de andere over te schakelen.
• U kunt degroene standaard groene standaard gebruiken, die
bevestigd is aan de achterkant van de perimeter-schakelaar,
om deze makkelijk in de grond te steken en hem er ook weer
makkelijk uit te halen.
• U kunt de perimeter-schakelaar ook bevestigen aan een
verticaal oppervlak, zoals een muur of een schutting. Gebruik
de drie merktekens aan de achterkant van de deksel van de
perimeter-schakelaar.
4.8.3 De perimeter-draad leggen
De installatie van de perimeter-draad is hetzelfde in een basiszone
en een niet-basiszone, alleen het startpunt verschilt.
• De perimeter-schakelaar zet men buiten het te maaien gebied
(op zijn minst 1 meter van het gazon).
• Begin de perimeter-draad te leggen vanaf de lokatie van de
perimeter-schakelaar.
Draden leiden van het
gazon naar de perimeter-
schakelaar liggen bij
elkaar en raken elkaar.
De perimeter-schakelaar
MOET verticaal bevestigd
zijn om de weerstand tegen
water te handhaven.
Min. 1m (3ft)

25
• Leg de perimeter-draad aan van de perimeter-schakelaar
naar het gazon.
• Begin de draad in een richting tegen de klok in te leggen.
• Wanneer men de lus van de perimeter-draad voltooid
heeft, legt u de draad terug in de richting van de perimeter-
schakelaar.
• Aan het einde van de lus van de perimeter-draad, hebt u nu
twee draden. Leg de twee losse draden in de richting van de
lokatie van de perimeter-schakelaar en steek ze in de grond
met behulp van een enkele pen voor beide.
4.8.4 Bij de perimeter-schakelaar:
• Snijd de einden van de losse draad op gelijke lengte en
draai ze ineen.
• Strip 5 mm aan isolatie van de draad zonder de groene
aansluitstekker.
• Steek deze draad in de vrije opening in de aansluitstekker
en draai de schroef aan.
• Steek de groene aansluitstekker van de perimeter-draad in
de perimeter-schakelaar.
2 Draden onder
dezelfde pen
Kleine platte
schroevendraaier

30
AM
Mo Tu We Th Fr Sa Su
6. Bediening van Robomow
6.1 Automatische werking
o Tijdens de eenmalige installatie hebt u de grootte van uw gazon gedenieerd. Robomow zal hieruit automatisch
de vereiste maai-tijd voor uw gazon aeiden.
o Tijdens de eenmalige instellingen wordt Robomow gecongureerd om automatisch de volgende cyclus te
verrichten:
- Als de accu volledig geladen is, vertrekt Robomow van het basisstation.
- Robomow maait het gazon.
- Hij zoekt naar het basisstation, als de accu bijna leeg is (Robomow maait niet, wanneer hij naar het
basisstation zoekt).
- Hij laadt de accu opnieuw en maakt zich klaar voor de volgende ingeplande maaibeurt.
- Hij gaat door met maaien, totdat hij de vereiste tijd voor het gebied van het gazon voltooit is. (dit staat
bekend als een maai-cyclus).
Let op: Robomow maait alleen de rand van het gazon het begin van elke cyclus. Bij de rest van de maaibeurten
maait Robomow het gazon zonder de rand.
o Robomow blijft in het basisstation tijdens de standaard Inactive Time (Inactieve tijd = de gehele zondag en‘s
nachts van 23:00 tot 06:00). De inactieve tijd kan gewijzigd worden - zie sectie 6.4.1.3
o Mowing Time (Maaitijd) wordt afgeleid van het ingestelde gebied van het gazon.
De maaitijd kan veranderd worden met behulp van het menu Intensity (Intensiteit) - zie sectie 6.4.1.2
o Robomow maait het gehele gebied standaard tweemaal per week.
Deze frequentie kan veranderd worden met behulp van het menu Interval - zie sectie 6.4.2 (p001 in de
tabel).
Let op!
Robomow heeft voldoende kracht om hoog gras te kunnen maaien. U kunt echter tijdens de eerste maaibeurt
van het seizoen of bij het eerste gebruik nog oneffenheden zien op het gazon.
Wees geduldig aangezien het een paar dagen tot een week kan duren om het gras tot een gelijkmatige hoogte
en vconsistentie te brengen.
6.2 Bedieningspaneel
Bedieningspaneel en knoppen:
Gebruikers/foutberichten
Indicator accu en
laadindicator
Robomow
bevindt zich in
het basisstaon-
indicator
Indicator instellen
gebied
Indicator instellen
dag en jd
Indicator instellen
intensiteit
Regensensor Indicator instellen
inaceve jd
Dagen van de week
Rode lampje brandt constant - accu bijna leeg
Groen knipperen - laden
Groen lampje brandt connu - volledig
geladen

31
ok
STOP
6.3 Handmatige bediening
Handmatige bediening wordt gebruikt, wanneer men het gazon op niet ingeplande tijden maait.
Om te beginnen met handmatige bediening, als Robomow zich in het basisstation bevindt, drukt u op een van
de knoppen (maar niet op de knop STOP) om de display weer te geven.
Als de accu volledig geladen is en het maai-schema is ingesteld op 'On' (Aan), dan wordt de starttijd van de
volgende handeling weergegeven, anders wordt de huidige dag en tijd weergegeven.
Wanneer de display wordt weergegeven, kiest u de gewenste handelingsmodus zoals u vermeld ziet in de
onderstaande tabel:
Opmerking - als een subzone gedenieerd wordt, dan zal als u de bedieningsmodus kiest, L1 (Hoofdzone)
worden weergegeven. Gebruik de pijlknoppen om te scrollen en kies de vereiste zone die gemaaid moet worden
en druk op OK.
OK om selece
te kiezen/goed te
keuren
Start Maaien met
rand/linker pijl
Start Maaien zonder
rand/rechter pijl
GA naar basis
(thuis)
Instellingen
Stop (jdens werken)/ stap
terug als in het menu
Bedieningsmodus Kinderslot staat uit Kinderslot staat Aan
Maaien met rand - de rand maaien
voordat hij start met het maaien van
het binnengebied.
Het wordt aanbevolen om deze
modus eenmaal tot tweemaal per
week te gebruiken, afhankelijk van
hoe snel het gras groeit.
Druk eenmaal op de knop 'Edge
before mowing' (Start Maaien met
rand - linker pijl).
Druk op de knop 'Edge before
mowing' (Start maaien met rand -
linker pijl) en druk vervolgens op
OK.
Maaien zonder rand - alleen het
binnengebied zonder de rand
maaien.
Het wordt aanbevolen om deze
modus alleen te gebruiken bij de
eerste keer, dat men een maai-
cyclus uitvoert.
Druk eenmaal op de knop 'Mowing'
(start Maaien zonder rand - rechter
pijl).
Druk op de knop 'Mowing' (Start
maaien zonder rand rechter pijl) en
druk vervolgens op OK.

32
6.4 Menu-opties
Er zijn verscheidene niveaus van menu-opties die men in uw Robomow kan instellen:
A. Basisinstellingen
B. Geavanceerde instellingen
C. Instellingen via de Robomow-app
6.4.1 Basisinstellingen
De basisinstellingen zijn de meest simpele menu-opties die door de gebruiker veranderd kunnen worden. Elke
basisinstelling heeft een pictogram op de maaimachine (zie 6.2 - Bedieningspaneel) dat verlicht wordt om de
geselecteerde menu-optie aan te duiden.
o Om de basisinstellingen te veranderen drukt u op de knop "Settings' (Instellingen).
o Elke keer dat u op de knop Setting (Instelling) drukt zult u overschakelen tussen de volgende 5 menu-
opties:
6.4.1.1 Day and Time (Dag en tijd) - stel de huidige dag en de huidige tijd in
Druk op de knop 'Settings' (Instellingen), zodat het pictogram 'Dag en tijd' (klok) constant verlicht is.
‘Day’ (Dag) knippert Schuif scroll naar de vereiste dag en druk op OK om te bevestigen;
‘Hours’ (Uren) knippert Schuif scroll naar het vereiste uur en druk op OK om te bevestigen;
‘Minutes’ (Minuten) knippert Schuif scroll naar de vereiste minuut en druk op OK om te bevestigen;
6.4.1.2 Intensity (Intensiteit) - Verhoog/verlaag het aantal werkuren die nodig zijn om de grootte van het
gazon te wijzigen.
Druk tweemaal op de knop 'Settings' (Instellingen), totdat de LED 'Intensity' (Intensiteit) constant verlicht
wordt.
Gebruik de pijltjestoetsen om de intensiteit te veranderen en druk op OK om te bevestigen.
De standaard intensiteit is 100% en deze kan veranderd worden van 50% tot 150%.
Voorbeeld: intensiteit van 120% betekent dat Robomow 20% meer uur op het gazon zal werken.
6.4.1.3 Inactive Time (Inactieve tijd) – stel hier de tijden in, dat de maaimachine inactief zal zijn (niet zal werken).
Tijden dat het apparaat inactief is, kan ingesteld worden voor een specieke dag/specieke dagen van
de week en voor specieke uren voor alle dagen in de week.
Inactive Day(s) (Inactieve dag/dagen) denieert de dag(en), dat de maaimachine niet zal werken
(standaard: zondag).
Inactive Hours (Inactieve uren) deniëren de uren, dat Robomow niet zal maaien en in het basisstation
blijft (standaard: 23:00-06:00)
BELANGRIJK!
Het is nodig om de gehele rij Inactive Days and Hours (Inactieve dagen en uren) te doorlopen om
de instellingen op te slaan. Door op STOP te drukken voordat u de hele sequens voltooit, zult u de
instellingen niet opslaan.
Om de inactieve tijd te veranderen is het nodig om de volgende stappen uit te voeren:
• druk driemaal op de knop 'Settings', totdat de LED 'Inactie Time' (Inactieve tijd) constant verlicht
wordt.
• De huidige inactieve dag(en) wordt/worden constant verlicht.
• Druk op de knop OK, ''Mon' zal beginnen te knipperen.
- Druk op de RECHTER pijl om naar de dag die u wilt instellen te scrollen.
- Druk op 'OK' om over te schakelen tussen de opties 'Active' (Actief) en 'Inactive' (Inactief) voor
die dag:
de LED wordt verlicht - ‘Inactive Day’ (Inactieve dag is geselecteerd - maaimachine zal de gehele
dag in het basisstation blijven).
De LED is uitgeschakeld - beschikbare dag voor maaien.
Druk op de RECHTER pijl om naar de volgende dag die u wilt instellen te scrollen.
• Scroll door alle dagen naar rechts totdat de 'Inacve Hours' (Inaceve uren) beginnen te
knipperen.
• Stel eerst de beginjd jd in, waarop de inaceve uren starten en druk op 'OK'. Stel vervolgens de

34
Scherm Instelling Beschrijving Opes
P002
Eiland
(Standaard =
UIT
• In sommige gevallen zult u merken, dat de maaimachine een perimeter-eiland
onnodig omcirkelt, tijdens het zoeken naar het basisstation.
• De optie Islands (Eilanden) helpt deze situatie op te lossen. Om dergelijke
gevallen te vermijden zet u de functie Islands (Eilanden) op On (Aan).
On/OFF
(Aan/UIT)
P003
Nabij draad
volg (Standaard
= AAN)
• Als Robomow zijn werk voltooit of wanneer de knop 'Home' ingedrukt wordt zal
de machine de zelfstandig terugkeren naar het basisstation.
• Robomow rijdt langs de perimeter-draad met een dynamische verplaatsing
(niet gecentreerd) om wielsporen langs hetzelfde pad te voorkomen. Dit
terugkeergedrag kan uitgeschakeld worden.
On/OFF
(Aan/UIT)
P004
Max afstand
nabij draad
volg
(Standaard
= veranderd
op basis van
de ingestelde
gazongrootte)
• De maximale afstand die Robomow zal rijden van de draad, wanneer het
apparaat terugkeert naar het basisstation.
• De afstand staat niet voor werkelijke maateenheden.
• De verplaatste waarden voor Distance (Afstand) lopen uiteen van 1 tot 12. Ze
staan voor verschillende afstanden van de draad.
• Hoe hoger de instelling voor Distance (Afstand), des te kleiner de
waarschijnlijkheid van sporen langs de perimeter.
• Perimeter-eilanden die relatief dichtbij de perimeter-draad of smalle passages
zijn kunnen voorkomen dat de maaimachine zijn rit naar het basisstation voltooit
in de modus 'Near Wire Follow' (volgen draad nabij). In dergelijke gevallen
vermindert u de afstand om de maaimachine in staat te stellen de rit naar het
basisstation te voltooien.
1-12
P005
Min afstand
nabij draad
volg
(Standaard = 1)
• De minimale afstand die Robomow zal rijden van de draad, wanneer het
apparaat terugkeert naar het basisstation.
• Hoe hoger het getal, des te groter de afstand die de maaimachine zal rijden van
de draad, als de machine terugkeert naar het basisstation.
1-5
P006 Test nabij
draad volg
• Maakt het mogelijk de maaimachine in de max 'Near wire Follow Distance'
(Volgafstand draad dichtbij) die gedenieerd wordt in menu P004 te testen.
• Als de maaimachine niet in staat is de rit vlot te voltooien in de modus 'Near
Wire' (Draad vlakbij), dan wordt het aanbevolen om de max afstand ingesteld in
menu P004 te verkleinen.
P007
Regensensor
(Standaard =
On)
• De functie Rain Sensor (Regensensor) stopt de machine bij regenachtig of zeer
vochtig weer.
• Dit wordt aanbevolen voor de gezondheid van het gazon. Het maaien van nat
gras heeft geen nadelige gevolgen voor het toestel.
On/OFF
(Aan/UIT)
P008
Gevoeligheid
regensensor
(Standaard =
25)
• Robomow merkt regen op, wanneer de huidige gedetecteerde waarde onder de
ingestelde waarde voor Sensitivity (Gevoeligheid) ligt en vertraagt het tijdstip,
waarop de machine gaat werken.
• Hoe hoger de instelling voor Sensitivity (Gevoeligheid), des te gevoeliger
Robomow is om regen op te merken.
0-30
P009
Edge On/Off
(Rand aan/uit,
standaard = ON
(AAN))
• De modus Edge (Rand) is een speciale modus, waarbij Robomow de perimeter-
draad volgt om de randen van het gazon volledig en nauwkeurig maait.
• Bij gazons waarbij de rand niet goed onderhouden wordt en de rit langs de rand
van het gazon niet voltooit, omdat de maaier daar steeds op vast loopt, wordt
het aanbevolen om Edge (Rand) op 'Off' (Uit) te zetten.
• Het instellen van Edge (Rand) op 'Off' (Uit) schakelt de modus Edge bij
automatisch vertrek van het station uit, maar maakt het nog steeds mogelijk
om de rand te maaien, als men op de modusknop 'Edge' (Rand) op het
bedieningspaneel drukt.
On/OFF
(Aan/UIT)
P010
Kinderslot
(Standaard =
OFF (UIT))
• De functie Child Lock (Kinderslot) vergrendelt de knoppen om te voorkomen
dat de machine onopzettelijk gaat werken. Dit komt met name bij kinderen van
pas.
• Als het Child Lock (Kinderslot) ingesteld is op 'On' (Aan), is het om de
maaimachine te gebruiken vereist om allereerst op een van de knoppen voor de
bedieningsmodus te drukken en dan op de knop OK te drukken om de machine
vrij te geven.
On/OFF
(Aan/UIT)

35
Scherm Instelling Beschrijving Opes
P011
Anti-diefstal
(Standaard = OFF
(UIT))
• De functie Anti-Theft (anti-diefstal) alarmeert de omgeving wanneer
de maaimachine wordt verwijdert uit het maaigebied.
• Om voor de eerste keer de functie tegen diefstal in te schakelen,
stelt u dit in op 'On' en stelt u een PIN-code van vier cijfers in.
Tip: selecteer een getal dat makkelijk te onthouden is. Schrijf het op
(onderaan hoofdstuk 10) en bewaar het op een veilige plek.
• Als het anti-diefstalsysteem geactiveerd wordt, zal 0000 weergegeven
worden. Voer de code van vier cijfers in om de machine vrij te geven,
zodat u het kunt bedienen.
• Als de code niet ingevoerd wordt, wordt de boodschap veranderd in
U062 (alarm zal snel geactiveerd worden). Voer de code in, anders
zal het alarm starten.
On/OFF
(Aan/UIT)
1234
P012 Anti-diefstal
Verander PIN-code
• Maakt het mogelijk de PIN-code tegen diefstal te veranderen.
• Voer een nieuwe code in en typ hem daarna opnieuw ter
bevestiging.
0000
P013
Basisstation
(standaard = ON
(AAN))
• Men dient deze optie gebruiken voor een gescheiden zone, die
een basisstation bezit of wanneer men een basisstation toevoegt
aan een model die geen basisstation bezit.
• Als u meer dan één zone hebt gedenieerd, selecteert u de
relevante zone, voordat u de instelling verandert.
On/OFF
(Aan/UIT)
P014
Add Separated
Zone
(Afgescheiden
zone toevoegen)
• Maakt de toevoeging van een afgescheiden zone mogelijk.
• L2 wordt weergegeven voor afgescheiden zone A - druk op OK.
• Scroll om het gebied van de afgescheiden zone in te stellen en
druk op OK.
L2
100
P015
Remove
Separated Zone
(Afgescheiden
zone verwijderen)
• Maakt de verwijdering van een gescheiden zone mogelijk.
• Kies de zone die u wilt verwijderen en druk op OK.
L2
L3
P016
Sound (Geluid)
(Standaard = ON
(AAN))
• Gebruik de optie Sound (Geluid) om alle geluiden die niet aan
veiligheid verbonden zijn uit te schakelen.
On/OFF
(Aan/UIT)
P017
Mobile Communication
System (GSM module)
(Standaard = OFF (UIT))
• Maakt communicatie op afstand met de maaimachine mogelijk
met behulp van de GSM-module accessoire, die afzonderlijk
aangeschaft kan worden.
• Voor meer informatie zie sectie 12 - Accessoires
On/OFF
(Aan/UIT)
P018
Statistics
(statistieken)
(standaard = OFF
(UIT))
• Dit menu wordt alleen weergegeven als P018 ingesteld is op
'On'.
• Maak het mogelijk de werkingsstatistieken van de maaimachine
naar de fabrikant te sturen voor diagnostieken, wanneer er
problemen zijn.
On/OFF
(Aan/UIT)
P019
Bluetooth Remote
Control Pairing
(Bluetooth
koppelen regen
op afstand)
• Maakt het koppelingsproces mogelijk tussen uw Robomow en
een Bluetooth afstandsbediening buiten, die men kan krijgen als
accessoire (zie alinea 12 Accessoires).
6.4.3
Instellingen Robomow-app
Met behulp van de Robomow-app zult u toegang hebben tot extra menu-opties die niet beschikbaar zijn op de
maaimachine, zoals een optie om extra zones te beheren en de optie om een extra tijdframe met Inactive Hours
(Inactieve uren) in te stellen.
6.5
Bediening in een gescheiden zone (met behulp van een perimeter-schakelaar)
Om Robomow te laten werken in een niet-basiszone, dient de perimeter-schakelaar ingeschakeld te worden en
de maaimachine dient zich binnen het actieve perimeter-gebied te bevinden.
• Ga na, dat de perimeter-schakelaar verbonden is met de zone die gemaaid moet worden.
• Druk op de knop "ON" (AAN) om de perimeter-schakelaar in te schakelen.
• Rijd/draag Robomow naar het gebied van het gazon.
• Om te beginnen met werken kiest u de gewenste zone, drukt op de pijltjestoetsen om de zone die u wilt
maaien te kiezen en drukt op OK om het maaien te starten (zie sectie 6.3).
• Als Robomow klaar is met maaien, zal deze op het gazon blijven staan. U zult het apparaat terug moeten
rijden/dragen naar zijn plek om op te laden.

37
8. Opladen
8.1 Opladen gedurende het maaiseizoen
Het basisstation is de voornaamste oplaadbron wanneer Robomow dokt en. zal een optimale lading garanderen,
terwijl hij op zijn volgende vertrek wacht.
8.2 Opladen buiten het maaiseizoen.
buiten het maaiseizoen (zoals in de winter) is het nodig om:
• de accu in het basisstation volledig te laden, tot
de accu-indicator groen is en continu brandt.
LED-indicators voor laden:
- Rood licht is connu aan - laad de accu.
- Groen knippert - tijdens het laden van de accu.
- Groen licht is connu aan - accu is volledig geladen.
• Verwijder Robomow uit het basisstation.
Schakel de veiligheidsschakelaar uit en
zet de maaimachine in een ruimte met
kamertemperatuur.
• Als de maaimachine langer dan 3 maanden
wordt opgeslagen, is het nodig om elke drie
maanden de accu opnieuw te laden, totdat
de accu-indicator aanduidt, dat deze volledig
geladen is.
• Laden kan men uitvoeren met een van de
volgende mogelijkheden:
1. Z
et de maaimachine in het basisstation om op te laden.
2.
Sluit
Robomow direct op het controlepaneel aan als volgt:
- Verbreek de verbinding van het DC-snoer dat uit
het controlepaneel komt met de verlengkabel van
15 meter en sluit dit aan op de achterkant van de
maaimachine, zoals u ziet in de illustrae rechts.
• Wanneer het seizoen start, zet u Robomow
gewoon in het basisstation om hem automatisch
te laten werken.
9. Problemen oplossen en gebruikersberichten
9.1 Algemene foutcodes
Robomow houdt zijn werking voortdurend in de gaten. Deze produceert foutcodes om u te helpen om er soepel
mee te helpen.
Een sticker die de meest vaak voorkomende foutcodes vermeldt, vindt u in de doos. U kunt deze eventueel op
de maaimachine plakken.
E9* (zie Problemen oplossen in de handleiding)
duidt stops en fouten aan die niet vaak voorkomen
en daarom worden ze niet weergegeven in de
tabel met foutcodes. Als E9 wordt weergegeven,
drukt u op de RECHTER pijl om een reden voor de
foutcode te ontvangen, waarom de maaimachine
gestopt is. Zie de gebruikershandleiding voor
meer details.
• Gewoonlijk wordt als de maaimachine stopt,
een foutcode weergegeven. De melding wordt
5 minuten op het scherm getoond. Als u na het
verstrijken van die 5 minuten arriveert, zal het
scherm leeg zijn.
• Om de Robomow goed te laten ontwaken en de
laatste foutcode te zien die werd weergegeven
voordat de machine stopte, drukt u op de OK
knop op het bedieningspaneel.
Tabel foutcodes Robomow
E 1 Klem op de plek
E 2 Maaimachine is buiten zijn gebied
E 3 Geen signaal
E 4 Kijk voeding na
E 5 Controleer maaihoogte
E 6
Controleer aandrijving
E 7 Voorwiel probleem
E 8 Controleer inactieve tijd
E 9* Zie Problemen oplossen in de
handleiding
E5XX
Neem contact op met de Robomow hotline

38
De volgende tabel geeft alle foutcodes weer en vermeldt mogelijke oorzaken en corrigerende handelingen:
Display Bericht Mogelijke oorzaak/gebeurtenis Corrigerende handelingen
E 1
Klem op de
plek
- Robomow zit vast op zijn plek.
Het apparaat kan niet verder
rijden.
- Motoren aandrijfwielen hebben
onder een zware last gewerkt.
- Robomow heeft problemen om
op zijn plek te draaien, omdat het
voorwiel geblokkeerd is door een
greppel of grond die niet vlak is.
- Verwijder de maaimachine van die
bepaalde plek en begin opnieuw.
- Los de reden op, waarom het apparaat
vastzit.
- Controleer de grond rond de maaimachine
op greppels of grond die niet vlak is. Vul
met vuil en maak de grond vlak.
- Controleer of de aandrijfwielen vrij zijn om
te draaien en dat niets deze blokkeert.
- Ga na dat de snijhoogte niet te laag
ingesteld is voor de conditie van het gras -
verhoog de snijhoogte, als dat nodig is.
E 2
Maaimachine
is buiten zijn
gebied
- De perimeter-draad is te dicht bij
de rand van het gazon.
- De perimeter-draad is op de
verkeerde manier rond een
perimeter-eiland gelegd.
- De helling van het gazon is langs
de rand te steil.
- Robomow lukt het niet om op
zijn plek bij de rand te draaien
en dit zorgt ervoor, dat de
maaimachine uit het opgegeven
gebied glijdt.
- Automatische bediening wordt
gestart, terwijl de robot uit de lus
van de perimeter-draad wordt
gezet.
- Controleer dat de perimeter-draad niet te
dicht bij de rand staat - verwijder de draad
bij de binnenkant van het gazon.
- Bevestig, dat de perimeter-draad gelegd is
volgens de instructies in de handleiding.
- Neem geen gebieden op met zeer steile
hellingen.
- Ga na dat de snijhoogte niet te laag
ingesteld is - verhoog de snijhoogte, als
dat nodig is.
- Plaat de maaimachine binnen het gazon
en voer de handeling opnieuw uit.
E 3 Geen signaal
- Controlepaneel/perimeter-
schakelaar is niet ingeschakeld of
niet aangesloten.
- De perimeter-draad is niet
aangesloten op het basisstation/
perimeter-schakelaar.
- De perimeter-draad is
doorgesneden.
- Zorg ervoor, dat het basisstation
aangesloten is op het stopcontact.
- Verbreek de verbinding van het
controlepaneel met het stopcontact en sluit
het na tien seconden weer aan.
- Controleer, dat het lage-voltagesnoer tussen
het controlepaneel en het basisstation
aangesloten is.
- Controleer de LED-indicaties op het
controlepaneel.
- Controleer de aansluiting van de perimeter-
draad met het basisstation/perimeter-
schakelaar.
- Controleer dat bij de installatie geen draden
doorgesneden zijn. Repareer gebroken
snoer met de waterbestendige connector die
standaard in de doos is meegeleverd.
E 4 Kijk voeding na
- Controlepaneel is niet goed in het
stopcontact gestoken.
- Geen stroom bij het stopcontact of
de netstroom is afgesloten.
- De contacten van de maaimachine
of het basisstation zijn vuil.
- Men merkt geen laden op, hoewel
er fysiek contact is tussen de
contacten van de maaimachine en
het basisstation.
- Bevestig dat controlepaneel in het
stopcontact zit.
- Schakel stroom naar stroomcontact in.
- Controleer het stroomcontact met behulp
een andere toepassing.
- Maak de contacten schoon met een borstel
of een stuk doek.
- Zie toe, dat de verbinding van het
controlepaneel met het basisstation goed is.
E 5
Controleer
maaihoogte
- De motor van de maaimachine is
overbelast. Als gevolg van hoog
gras of een obstakel dat in de weg
zit of rond het mes gewikkeld is.
- Iets blokkeerd het maaimes
(opgehoopte grassnippers onder
het maaidek, touw of soortgelijk
object rond maaimes gewikkeld).
- LET OP - Schakel de veiligheidsschakelaar
uit, voordat u het mes controleert.
- Inspecteer mes voor vreemd materiaal of
vuil dat rotatie belet.
- Verwijder opgehoopte grasresten met een
houten stok.

40
9.3 Gebruikersberichten
De volgende tabel vermeldt informatie over gebruikersberichten die op de maaimachine weergegeven kunnen
worden:
Display Bericht Mogelijke oorzaak/gebeurtenis Corrigerende handelingen
0021 Controleer
maaihoogte
- De motor van de maaimachine heeft te lang te hoge
stroomcondities meegemaakt, als gevolg van hoog
gras of een obstakel dat in de weg zit of rond het
mes gewikkeld is.
- Iets belet een mes vrij te roteren.
- Sterke ophoping van gras onder het maaidek, touw
of soortgelijk object is rond het maaimes gewikkeld.
- LET OP - Schakel de veiligheidsschakelaar uit,
voordat u het mes controleert.
- Inspecteer mes op vreemd materiaal of vuil dat
rotatie belet.
- Verwijder opgehoopte grasresten met een houten
stok.
0022
Controleer de
motor van de
maaimachine
- De motor van de maaimachine heeft te lang een
stroompiek ervaren in het basisstation, voordat deze
met werken begon.
- LET OP - Schakel de veiligheidsschakelaar uit,
voordat u het mes controleert.
- Verwijder de maaimachine uit het basisstation.
Inspecteer mes op vreemd materiaal of vuil dat
rotatie belet.
0023 Controleer de
voeding
- Zie E4 in de bovenstaande tabel.
0026 Probleem met
basis
- Robomow lukt het verscheidene opeenvolgende
keren niet het basisstation binnen te komen.
- Pas de positie van het basisstation aan.
- Maak de contacten schoon met een borstel of een
stuk doek.
0027 Start erg.
andrs
- De motor van de aandrijvingswielen hebben onder
te sterke belasting gewerkt tijdens automatische of
handmatige bediening.
- Controleer de motor om er zeker van te zijn dat de
maaimachine niet vast zit, wat de oorzaak is dat de
aandrijfwielen slippen.
- Controleer de grond rond de maaimachine op gaten
of inhammen. Vul met vuil en maak de grond vlak.
- Controleer of de aandrijfwielen vrij zijn om te draaien
en dat niets deze blokkeert.
- Verwijder de maaimachine van die bepaalde plek en
begin opnieuw.
0028 Kruis buiten
- De perimeter-draad is te dicht bij de rand.
- De helling van het gazon is te groot
- Robomow lukt het niet om op zijn plek bij de rand te
draaien en dit zorgt ervoor, dat de maaimachine uit
het opgegeven gebied glijdt.
- Robomow is uit de lus van de perimeter-draad
geglipt door het hellende gebied van nat gras.
- Verwijder de draad aan de binnenkant van het
gazon.
- Neem dit gebied niet op: de hellingen zijn te steil.
- Vul gaten en kuilen in de grond.
- Verhoog de snijhoogte
0030 Start binnen
- Automatische bediening wordt gestart, terwijl de
robot uit de lus van de perimeter-draad wordt gezet.
- Plaats de maaimachine binnen het gazon en voer de
handeling opnieuw uit.
0031 Klem op de
plek
- Zie E1 in de bovenstaande tabel.
0060 Controleer
intensiteit
- De intensiteit die u hebt ingesteld, is te hoog voor
het gebied van uw gazon
- Verminder de intensitei die u hebt ingesteld voor de
zone(s) in uw gazon.
0061 Verminder
inactieve tijd
- Zie E8 in de bovenstaande tabel.
Display Bericht/beschrijving Ace nodig
BATT Accu opnieuw laden. Voltage accu laag. Laad accu opnieuw.
U001 Test positie basisstation.
Weergegeven tijdens eenmalige instelling. Zie sectie 5.2.4 in de gebruikershandleiding.
U002 Basisstation pennen
Weergegeven tijdens eenmalige instelling. Zie sectie 5.2.4 in de gebruikershandleiding.
U003 Test positie draad
Weergegeven tijdens eenmalige instelling. Zie sectie 5.25. in de gebruikershandleiding.
U004
Testdraad geëindigd (tijdens het eenmalig
instellen)
Alleen weergegeven, als men de Robomow-app
gebruikt.
Men hoeft geen actie te ondernemen.
U018 Tijd dat het apparaat werkt, is korter dan
verwacht. Tijd dat de accu werkt, is te kort. Vervang accu.

41
Display Bericht/beschrijving Ace nodig
U024
Blijf opladen, indien niet gebruikt.
Alleen weergegeven, als de verbinding van de
maaimachine met een laad-adapter verbroken is.
Het verdient aanbeveling om de maaimachine
aangesloten te houden op de voeding, indien niet in
gebruik.
U025 Uitschakelen alvorens te tillen
Het is nodig om de systeemschakelaar uit te
schakelen, voordat men de maaimachine optilt en
draagt.
U029 Wissel draden in plekconnector om
Weergegeven tijdens eenmalige instelling.
Wissel de draden bij de plekconnector om.
Zie sectie 5.2.4 in de gebruikershandleiding.
U032
Schakel de systeemschakelaar in.
Weergegeven, als de maaimachine aangesloten is
op laden, maar de systeemschakelaar is ‘Off’ (Uit).
Schakel de systeemschakelaar op 'On' (Aan).
U041
Druk op de knop STOP bij de ingang van de
subzone.
Alleen weergegeven wanneer men de Robomow-
app gebruikt om een subzone toe te voegen.
Druk op STOP op het punt, waar u de maaimachine
wilt laten beginnen met het maaien van de subzone.
U042
De afstand tot de rand leren
Alleen weergegeven, als men de Robomow-app
gebruikt.
De maaimachine leert de afstand van de perimeter-
draad in een afgescheiden zone. Druk op STOP om
de afstand te leren.
U043
Gaan naar het invoerpunt van de subzone.
Alleen weergegeven, als men de Robomow-app
gebruikt.
Druk op OK om het proces van het toevoegen van
een subzone voort te zetten.
U044
Zet de maaimachine in het basisstation.
Alleen weergegeven, als men de Robomow-app
gebruikt.
Zet de maaimachine in het basisstation, voordat men
het proces van het toevoegen van een subzone start.
U051 Pas de positie van het basisstation aan.
Weergegeven tijdens eenmalige instelling. Zie sectie 5.2.4 in de gebruikershandleiding.
U052 Pas de draad. Zie sectie 5.2.5 in de gebruikershandleiding.
U062 Er zal snel een alarm geactiveerd worden. Dit boodschap waarschuwt u om de PIN-code in te
voeren, voordat het alarm tegen diefstal zal afgaan.
U064 Het handelingen van het zoeken naar het
basisstation kan niet uitgevoerd worden.
Wanneer men de knop 'Home' in een zone zonder
basisstation kiest
U086
Bezig met wachten op het signaal...
Robomow heeft de handeling gestopt. Het apparaat
merkt geen signaal op.
Controleer de voeding op het controlepaneel.
Mogelijk is de elektrische stroom onderbroken. Men
hoeft niets te doen. Robomow zal de handeling
opnieuw uitvoeren, wanneer de stroom weer
ingeschakeld is.
U087
Motor maaimachine oververhit, bezig met koelen...
De motor van de maaimachine heeft te lang onder
een zware last gewerkt.
Men hoeft niets te doen - Robomow zal de handeling
automatisch vernieuwen, nadat de motor van de
maaimachine afgekoeld is.
U088
Aandrijfmotor oververhit, bezig met koelen...
De aandrijfmotors hebben te lang onder een te
zware last gewerkt.
Men hoeft niets te doen.
Robomow zal de handeling automatisch vernieuwen,
zodra de aandrijfmotor afgekoeld is.

43
10. Productspecicatie
RC 302 RC 304 RC 306
Max grootte gazon 200 m2400 m2600 m2
Basisstation Beschikbaar als
accessoire Standaard meegeleverd Standaard meegeleverd
Afmetingen robot 63 x 46 x 21 cm 63 x 46 x 21 cm 63 x 46 x 21 cm
Afmetingen pakket 80 x 54 x 33 cm 80 x 54 x 33 cm 80 x 54 x 33 cm
Gewicht robot 10,3 kg 10,3 kg 10,3 kg
Gewicht van verpakking 22 kg 22 kg 22 kg
Maaibreedte 28 cm 28 cm 28 cm
Maaihoogte 15-60 mm 15-60 mm 15-60 mm
Maaivermogen 200 Watt 200 Watt 200 Watt
Maaimotoren DC-borstel DC-borstel DC-borstel
Geluidsniveau: Sterke kracht: 68 dB gemeten (gegarandeerd 70 dB)
Het geluidsniveau voor mensen is minder dan 70 dB
Type accu 26V Lithium (LiFePO4) 26V Lithium (LiFePO4) 26V Lithium (LiFePO4)
Art. nr. PRD7002A PRD7004A PRD7006A
PIN-code anti-diefstal
Schrijf uw PIN-code tegen diefstal van vier cijfers op
Keer hier terug, als u de code ooit vergeet.
Serienummer Robomow
KANT
ONDERKANT

44
11. Onderhoud en opslag
11.1 Algemene instructies
• Schakel altijd de veiligheidsschakelaar van Robomow uit,® voordat men Robomox opruimt/controleert/
reinigt/eraan werkt® of het mes vervangt. Probeer nooit de maaier te herstellen of af te stellen terwijl hij
werkt.
• Controleer en reinig Robomow® regelmatig en vervang versleten onderdelen om de prestaties en hoe het
apparaat werkt te verbeteren en om te zorgen, dat uw product een langere levensduur heeft.
• In geval van abnormale trillingen stopt u de maaier, schakelt de veiligheidsschakelaar uit en controleert of er
schade aan het mes is opgetreden. Vervang versleten/beschadigde messen om het evenwicht te bewaren.
Als de vibratie aanhoudt, moet u contact opnemen met uw verkooppunt.
• Gebruik alleen originele apparatuur en accessoires. Het is niet toegestaan het oorspronkelijke ontwerp van
Robomowte wijzigen®. Alle veranderingen zijn voor uw eigen risico.
11.2 Onderhoud en wegdoen van de accu
• De accu heeft geen onderhoud nodig, maar heeft een beperkte levensduur van 2 tot 4 jaar. De levensduur
van de accu is afhankelijk van de lengte van het seizoen en hoeveel uur® Robomow wordt gebruikt. Daarom
wordt het aangeraden om het ‘Interval’ (sectie 6.4.2 – P001 in de tabel) te wijzigen, als de groeisnelheid van
het gras langzamer is om de levensduur van de maaimachine en accu te verlengen.
• Tijdens maanden buiten het seizoen (zoals in de winter) is het nodig om de Robomow continu geladen te
houden om schade aan de accu te vermijden (zie sectie 8.2 - Buiten het seizoen laden).
• Wegdoen van het oude accupak
• BELANGRIJK! Zet een gebruikte accu niet bij het huisvuil. De accu moet verzameld worden zodat hij
gerecycled of op een milieuvriendelijke manier verwerkt kan worden. Retourneer het oude pak aan een
ofcieel recycle-bedrijf voor accu.
11.3 Opslag in de winter en service verlenen
• Robomow®
- Maak Robomow schoon,® voordat u het apparaat voor de winter wegzet.
- In de winter is het nodig om Robomow® continu geladen te houden om schade aan de accu te vermijden
(zie sectie 8.2).
- Sla de maaimachine op een droge plek op, als dat kan bij kamertemperatuur.
• Basisstation
- Verwijder de kop van het basisstation en bewaar deze binnen.
- Bedek het einde van het verlengkabel met de bedekking daarvan om schade door rost te vermijden.
- De einden van de perimeter-draad dienen beschermd te zijn tegen vocht door hen in een houder met vet
te plaatsen.
• Service in de winter
- Om beter onderhoud toe te staan en Robomow® in een goede conditie te houden, wordt het aanbevolen
om uw Robomow® naar een gecerticeerde Robomow® dealer te brengen voor service, alvorens voor
de winter op te bergen.
- Winterservice omvat handelingen, zoals het schoonmaken van de onderdelen van de maaimachine,
controleren op slijtage van onderdelen en vervanging, als dat nodig is (zoals mes, aandrijfwielen en andere
bewegende onderdelen), het testen van de functies van de maaimachine en de veiligheidscomponenten,
het controleren van de accu en het uploaden van de meest recente software-versie, mogelijk ook nieuw
toegevoegde functies inbegrepen.
11.4 Onderhoud van het maaidek
Robomow is een functionele mulching-maaier. Daarom kunnen zich grasresten ophopen onder het maaidek,
vooral bij het maaien van nat en vochtig gras.
Waarschuwing!
Gevaar van ernstig letsel!
Druk altijd de veiligheidsschakelaar uit, voordat u de maaimachine optilt.
Het mes is bijzonder scherp. Zij kunnen ernstige snijwonden of rijtwonden
veroorzaken.
Draag altijd stevige werkhandschoenen, als u met of rond het mes werkt.
Gebruik NOOIT een beschadigd of gebroken mes. Gebruik alleen een scherp
mes.

45
• Inspecteer de onderkant van de maaimachine periodiek.
Reinig indien noodzakelijk.
• Verwijder voorzichtig de opgehoopte grasresten voorzichtig
van onder het maaidek.
- De meeste ophoping van gras kan met een kleine houten
stok of een gelijk voorwerp worden verwijderd.
- Mogelijk kunt u het mes verwijderen om beter toegang te
krijgen tot de maaikamers.
BELANGRIJK! Zet de maaimachine niet ondersteboven.
In de plaats daarvan zet u de maaimachine tegen een
oppervlak om toegang te krijgen tot het maaidekgebied.
BELANGRIJK! Gebruik NOOIT een waterslang of
een bepaalde soort vloeistof om de onderkant van de
maaimachine schoon te maken. Vloeistoffen kunnen
onderdelen beschadigen.
Gebruik alleen een vochtige of natte doek om het oppervlak
schoon te vegen na schrapen.
11.5 Onderhoud van het mes
• Onderzoek periodiek het snijmes op schade.
• Gebruik alleen een scherp mes. Vervang een beschadigd
maaimes.
• Vervang het mes eenmaal per jaar tussen de seizoenen
door.
OPGELET! DRUK ALTIJD DE VEILIGHEIDSSCHAKELAAR
UIT, VOORDAT U SERVICE AAN HET MES UITVOERT!
BELANGRIJK! Het verscherpen van het mes wordt niet
aanbevolen, want dit kan moeilijkheden met het evenwicht
veroorzaken.
Om het mes te verwijderen:
- steek de klemkant van het gereedschap om het mes te
verwijderen in de open gleuven naast de vergrendellipje aan
beide kanten van het me s.
- Draai het gereedschap om het mes te verwijderen licht, zodat
de klem aan de bovenkant van de vergrendellipjes aan beide
kanten komt te zitten.
- Knijp in de hendel van het gereedschap om het mes te
verwijderen. De vergrendellipjes aan beide kanten van het
mes zullen ingedrukt worden (1).
- Trek de mesconstructie af, weg van de maaimachine (2).
- Wanneer men het mes opnieuw installeert, lijn dan de bij elkaar
horende metaalstroken uit en duw, totdat men een ferme klik
hoort, wat aanduidt dat het mes goed op de steel zit.
Veiligheidsschakelaar

46
11.6 Het aansluiten van de perimeter-draad
Als de perimeter-draad aangesloten dient te worden, gebruikt u
de connectors die standaard bij de doos van Robomow geleverd
worden. Ze zijn waterbestendig en geven een betrouwbare
elektrische verbinding.
BELANGRIJK! Voordat u de perimeter-draad splitst, verbreekt u
de verbinding van het controlepaneel met het stopcontact.
1. Trek 1 centimeter (0,5 inch) van elk draadeinde af en draai
de afgestroopte einden met behulp van een tang.
2. Voer de gedraaide draden in de aansluitconnector.
3. Schroef de draadconnector op de gedraaide draden. Zorg
ervoor, dat dit alles goed vast zit.
BELANGRIJK! Noch verdraaide kabels, noch een schroefuiteinde
geïsoleerd met isolatietape zijn een goede aansluiting. Vocht in
de grond zal ertoe leiden dat de geleiders oxideren. Dit zal later
een gebroken circuit veroorzaken.
11.7 Onderhoud van het gebied van het basisstation
• Houd de opening en het gebied van het basisstation vrij
van bladeren, stokjes, twijgen en ander vuil dat gewoonlijk
zich op dergelijke gebieden ophoopt.
• Sproei NOOIT met een waterslang direct in de richting van
het basisstation.
• Wees voorzichtig, wanneer men rond het basisstation
snijdt met een grastrimmer onder stroom: er kan schade
aan het verlengkabel optreden.
• Als er schade is aan een deel van het verlengkabel, stop
dan met de maaimachine en het basisstation gebruiken.
Verbreek de verbinding van het verlengkabel en vervang
dit.
11.8 Onweer (bliksem)
Waarschuwing! Om het risico van schade aan componenten
te verminderen in geval van onweer bliksemstorm, moet de
perimeter-draad uit het basisstation/perimeter-schakelaar
losgekoppeld worden en de 230V/120V steker uit het stopcontact
worden verwijderd.
Draad
Connector

47
12. Accessoires
Het mes
Houd een reservemes bij de
hand.
Een scherp mes is belangrijk
voor veiligheid en de beste
snijprestaties.
Accu
Gebruikt om de bestaande
accu te vervangen en de
snijcapaciteit te vernieuwen.
Perimeter-draad
Voor grote gazons of extra
zones.
Pak met pennen
Gebruikt voor het vastzetten
van de perimeter-draad aan
de grond.
Voor grote gazons of extra
zones.
Connectors voor reparatie
draad
Gebruikt voor het repareren
of aansluiten van draden
(zoals nodig is)
Aansluitstekker
Gebruikt voor het aansluiten
van de perimeter-draad
aan het basisstation of de
perimeter-schakelaar
Basisstation en
controlepaneel
Gebruikt voor:
◦ het mogelijk maken van
meervoudige maaicyci in
een afgescheiden zone
◦ Upgrade een model
zonder een basisstation
om in een volledig
automatische modus te
werken
Afstandsbediening
Gebruikt om overal
handmatig te rijden en
te maaien Omvat een
veiligheidsfunctie om
onopzettelijk gebruik te
voorkomen.
Perimeter-schakelaar
Voor zones die niet
aangesloten zijn op het
basisstation.
Accu voor perimeter-
schakelaar
Te verkiezen voor gebieden
waar er geen elektriciteit is of
die niet dicht genoeg bij de
perimeter-schakelaar liggen
Robomow-app
Maakt het mogelijk om
vriendelijk en intuïtief met
uw Robomow te werken en
opent meer menu-opties en
functies, die niet beschikbaar
zijn op het bedieningspaneel
van de maaier.
GSM-module
Maakt
waarschuwingen op
afstand mogelijk via
de Robomow-app
(voor alle RC- en TC-
modellen)

48
13. Tips voor het onderhoud van uw gazon
Robomow®-zorg voor het gazon is nooit zo makkelijk geweest
Beste tijd om te maaien
Maai uw gazon, als het gras droog is. Dit voorkomt dat de resten samenkleven en hoopjes vormen op het gazon.
Maai als het warm weer is liever laat op de dag.
Frequentie van maaien
Maai vaak, waardoor korte, smalle knipstroken ontstaan. Gedurende het actieve groeiseizoen moet de maaifrequentie
verhoogd worden naar elke 3 tot 5 dagen, vóórdat het gras te lang wordt. Korte grassnippers composteren snel en
zullen het grasveld niet bedekken. Als het gras te lang wordt, verhoog dan de snijlengte, maai, en verlaag dan
stapsgewijs de snijlengte na verscheidene maaibeurten.
Snijhoogte
Volg de regel “1/3”. Maai niet meer dan 1/3 van de lengte van het
gras. Goed maaien zal zorgen voor korte grassnippers die het
grasoppervlak niet zullen bedekken.
Mogelijk moet u het gazon vaker maaien of dubbel maaien, als het
gazon snel groeit, zoals in de lente.
De mulch-functie
De mulch-functie vermindert de hoeveelheid water die nodig is voor gazonnen, omdat de grassnippers voor ongeveer
80 - 85% uit water bestaan. Mulchen vertraagt verlies door verdamping aan het oppervlak en bewaart dus het water.
Meestal hebben gazons bij mulchen minder water nodig.
Water geven
Geef uw gazon water tussen 4 en 8 uur AM in de morgen, zodat water in de grond kan sijpelen, voordat de warmte
van de zon voor verdamping zorgt.
Uw gazon heeft per week 3 tot 4 cm water nodig. Door diep te beregenen kan uw gazon een diep wortelsysteem
ontwikkelen, waardoor het beter bestand is tegen ziekte en droogte.
Geef niet te veel water
Te veel water is niet alleen verspilling, maar kan ook de groei van turf doen toenemen, wat zorgt, dat men frequenter
moet maaien. Laat de grond gedeeltelijk uitdrogen tussen de beregenbeurten. Beregen wanneer de grond 5 cm diep
uitgedroogd is. Neem een schroevendraaier om uw grond te testen en de diepte van het vocht te meten.
Bemesting
De mulch-functie vermindert de hoeveelheid mest die nodig is, omdat de grassnippers voor ongeveer 1/4 van de
jaarlijkse behoefte van het gazon zorgen.
Het mes
Houd het mes van uw maaimachine scherp. Een scherp mes zorgt voor schoon, veilig en efciënt snijden. Een bot
mes zal de toppen van het gras scheuren en versnipperen. Dit kan de oorzaak zijn, dat ziekte-organismen het gras
binnengaan en de beplanting verzwakken. Het wordt aanbevolen om het mes van de maaimachine eenmaal per jaar
te vervangen.
Stro
Grassnippers en stro hebben eenvoudigweg niets met elkaar te maken. Zoals we hierboven al gemeld hebben
bevatten grassnippers ongeveer 80 – 85% water en een klein beetje lignine, en decomposteren snel.
Wanneer we er bij stilstaan, hebben golfbanen, sportvelden en parken al jaren gras gemaaid en gerecycled zonder
dat het gras opgevangen werd.
Een kleine hoeveelheid vilt (ongeveer 1 cm) is zelfs goed voor het gazon. Grassnippers beschermen het wortelsysteem
van uw gazon tegen hitte en verlies van water.
Produktspecifikationer
| Varumärke: | Robomow |
| Kategori: | Gräsklippare |
| Modell: | RC306 |
Behöver du hjälp?
Om du behöver hjälp med Robomow RC306 ställ en fråga nedan och andra användare kommer att svara dig
Gräsklippare Robomow Manualer
5 Oktober 2024
13 September 2024
13 September 2024
12 September 2024
11 September 2024
10 September 2024
6 September 2024
3 September 2024
2 September 2024
1 September 2024
Gräsklippare Manualer
- Panasonic
- Blaupunkt
- NEO Tools
- Andis
- Hanseatic
- Kibani
- Aurora
- PowerG
- Atika
- Zoef Robot
- Craftfull
- G-Technology
- Practixx
- Stanley
- Gude
Nyaste Gräsklippare Manualer
5 April 2025
2 April 2025
1 April 2025
1 April 2025
31 Mars 2025
29 Mars 2025
27 Mars 2025
27 Mars 2025
27 Mars 2025
13 Mars 2025